![]() |
|||||||||||||||||||||||||||||||||||||||||||||||||||||||||||||||||||||||||||||||||||||||||||||||||||||||||||||||||||||||||||||||||||||||||||||||||||||||||||||||||||||||||||||||||||||||||||||||||||||||||||||||||||||||||||||||||||||||||||||||||||||||||||||||||||||||||||||||||||||||||||||||||||||||||||||||||||||||||||||||||||||||||||||||||||||||||||||||||||||||||||||||||||||||||||||||||||||||||||||||||||||||||||||||||||||||||||||||||||||||||||||||||||||||||||||||||||||||||||||||||||||||||||||||||||||||||||||||||||||||||||||||||||||||||||||||||||||||||||||||||||||||||||||||||||||||||||||||||||||
| Главная Рефераты по рекламе Рефераты по физике Рефераты по философии Рефераты по финансам Рефераты по химии Рефераты по хозяйственному праву Рефераты по цифровым устройствам Рефераты по экологическому праву Рефераты по экономико-математическому моделированию Рефераты по экономической географии Рефераты по экономической теории Рефераты по этике Рефераты по юриспруденции Рефераты по языковедению Рефераты по юридическим наукам Рефераты по истории Рефераты по компьютерным наукам Рефераты по медицинским наукам Рефераты по финансовым наукам Рефераты по управленческим наукам Психология и педагогика Промышленность производство Биология и химия Языкознание филология Издательское дело и полиграфия Рефераты по краеведению и этнографии Рефераты по религии и мифологии Рефераты по медицине Рефераты по сексологии Рефераты по информатике программированию Краткое содержание произведений |
Реферат: Судовые холодильные установкиРеферат: Судовые холодильные установки
1. Введение. 2. Обоснование темы дипломной работы. 3. Описание холодильной установки. 4. Расчет характеристик отдельных узлов и СХУ в целом. 5. Расчет морозильного аппарата FGP – 25 – 3 6. Расчет характеристик кожухотрубного фреонового конденсатора. 7. Расчет характеристик воздухоохладителя. 8. Получение математической модели агрегата и его характеристик, состоящего из КМ S3 – 900 / S3 – 315 9. Таблица рабочих режимов СХУ 10. Выводы и рекомендации 11. Охрана труда. 12. Автоматизация СХУ 13. Экономический анализ 14. Список литературы
1. Введение
|
||||||||||||||||||||||||||||||||||||||||||||||||||||||||||||||||||||||||||||||||||||||||||||||||||||||||||||||||||||||||||||||||||||||||||||||||||||||||||||||||||||||||||||||||||||||||||||||||||||||||||||||||||||||||||||||||||||||||||||||||||||||||||||||||||||||||||||||||||||||||||||||||||||||||||||||||||||||||||||||||||||||||||||||||||||||||||||||||||||||||||||||||||||||||||||||||||||||||||||||||||||||||||||||||||||||||||||||||||||||||||||||||||||||||||||||||||||||||||||||||||||||||||||||||||||||||||||||||||||||||||||||||||||||||||||||||||||||||||||||||||||||||||||||||||||||||||||||||||||
|
|
Смоченный периметр U=24=30+2*25,4=105,5 мм |
Единовременная вместимость морозильного аппарата FGP 25-3 Емк=1200 кг.
Количество плит – 60 шт.
Температура забортной вод +30°С
Температура наружного воздуха +34°С
Длина: ок 4700 мм
Ширина: ок 3200 мм
Высота: ок 2390 мм
Масса без холодильного агента и замораживаемого продукта) 7100 кг.
Средний расход холода одного МА 8140 Вт.
Fм=62,6 м2 площадь поверхности
Zх=4 количество ходов
|
|
b=3,4 коэффициент оребрен. dвн=15,4 мм внутренний диаметр трубы dнар=0,0019 м наружный диаметр трубы lтр=1550 мм длина одной трубы n=284 количество труб lобщ=440 м общая длина труб. |
4.3. Тандемный винтовой компрессорный агрегат:Средняя температура кипения КМ СНД (-55)°С
Средняя температура кипения КМ СВД (-21)°С
Максимальная температура конденсации +37°С
Производительность одного тандемного агрегата
(без наддува) 84899 Вт
(с наддувом с целью переохлаждения х.а. в теплообменнике для возврата
масла ) 92800 Вт
Температура масла до КМ 45°С ± 10°С
Приводная мощность электродвигателей
КМ СНД 52 кВт
КМ СВД 71 кВТ
В состав агрегата входят два винтовых КМ: S3-900, S3-315
- Маслоотделитель:
Емкость – 350 л: Масса 710 кг
- Маслоохладитель: тип С
Охлаждающая поверхность 12 м2
Емкость 1
: 32 л (масло)
2 : 9 л (вода)
Масса 173 кг
- Масляный фильтр
Емкость – 17,5 л: Масса 43,5 кг
- Фильтр всасывания
Емкость – 24 л: Масса 74,5 кг
- Масляный насос
Тип А4 : 2
Расход 2 л/мин
Номинальное давление воды 4 кг/см
Геометрические размеры
Высота 2075 мм
Ширина 1000 мм
Длина 3700 мм
Масса 4000 мм
Теплообменная поверхность 7,8 м2
Внутренний объем 0,026 м2
Внешний объем 0,031 м2
Длина 2120 мм
Ширина 525 мм
Высота 749 мм
Емкость 33 дм3
Рабочая температура -60°С
Масса 114 кг
4.6. Отделитель жидкостиЕмкость 1625 см3
Рабочая температура +55 / -60 °С
Рабочее избыточное давление 2,1 МПа
Масса 910 кг
Емкость 1450 дм3
Рабочая температура -55 °С
Рабочее избыточное давление 2,1 МПа
Масса 871 кг
насосы 3 шт.
Тип KR21Q 80/160
Подаваемый объем V – 80 м3/4
Высота подачи 30 м
Число оборотов 2900 об/мин
Мощность 3,9 кВт
КПД 64%
Графики аппроксимации зависимостей p=f(t0); Cp= f(t0); l= f(t0); V= f(t0)
представлены на Рис. 4.1 – 4.4.
5. Расчет морозильного аппарата
FGP – 25 – 3
(5.1)
где:
- внутреннее термическое сопротивление (со стороны
продукта), обусловленное неточным контактом продукта с блок-формой и воздушными
прослойками.
- термическое
сопротивление теплопроводности
материала плит, слоя инея, масла, материала блок-форм.
- наружное
термическое сопротивление.
Производим расчет aнар для вынужденного движения жидкости (без изменения агрегатного состояния).
,
(5.2)
где В=0,021r0,43 Ср0,43l0,57n-0,37 – коэф. учитывающий свойство жидкости
r = 1446,1 кг/м3 ;
Ср = 1095,2 кДж/кг К;
l =0,12473 Вт/мК ;
n = 2,69*10-7 м2/с;
В = 0,021*22,84994*20,27598*0,305284*0,693413*389,0456=801,277
- эквивалентный
диаметр
где: f = 686 мм2
n
= 105,5 мм
d = 4*686 / 105,5 = 26 мм
W=Gм/fК – скорость движения жидкости, м/с
Gм = 23 м3/4=0,00639 м3/с – производительность насоса
К – количество плит в МА – 60 шт.
=0,155 м/с
Производим расчет aнар
Вт/м2К
Рассчитаем коэффициент теплопередачи от замораживаемой рыбы к охлаждающей среде.
1/aвн=0,0026 м2К/Вт
м2К/Вт
– суммарное техническое сопротивление теплопроводности
м2К/Вт
Коэффициент теплопередачи боковых сторон блок-форм, омываемых воздухом.
(5.3)
dбф=1,5 мм – толщина окантовки
lбф=153 Вт/мК – для алюминиевого сплава
aнар.к=8 Вт/мК – коэффициент теплоотдачи при естественной конвекции со стороны воздуха
м2К/Вт
Средний коэффициент теплопередачи всей блок-формы:

(5.4)
F, F1, F2 – соответственно площади поверхностей крышек блок-форм, боковых стенок, общей (F =F1+F2) поверхности блок-форм.
F =0,548 м2 ; F1=0,411 м2 ; F2=0,137 м2;
Вт/м2К
- Первый период замораживания от tнр=20°С до t0ср= -1,5°С; t0= -55°C;
a=Кср.пл=88,037 Вт/м2К
t1=1092*(0,86a-2)-0,9066 *(tнр+1)-21970 *(0,86a+60)-2,79*(-tохл)-1,433(tнр+3) – 0,1427 =
= 22,137-(20+1)-0,02465 *55-1,433*(23)-0,1427=0,5234;
- Второй период замораживания от t0ср= -1,5°С до tвн.р= -2,5°C;
t2=95,98*(-tохл)-0,483(0,86a)-0,3025 *(tохл)0,1725=
=95,98*(55)-0,483(0,86*88,037)-0,3025 *(55)0,1725 = 13,85+0,0733=1,015 ч;
- Третий период замораживания от tвн.р= -2,5°С до tв.к= -25°C;
t3=947*(-tохл-2)-1,485(0,86a)-1,042 *(-tвк-3)0,466(0.86a)0,055=
=947*(55-2)-1,485(0,86*88,037)-1,042 *(25-3)0,466(0.86*88,037)0,055=0,178 ч
= 22,137-(20+1)-0,02465 *55-1,433*(23)-0,1427=0,5234;
Продолжительность tåК = цикла замораживания реального блока рыбы:
tåК = (t1+t2+t3)*Кt=tå* Кt
tåК = (0,523+1,015+0,178)*0,75=1,287 ч
- Теплопритоки от замораживаемой рыбы
Q1=Ема/3600 * tåК (iм-iк)*yма (5.5)
где:
iм;
iк
– начальная и ко
нечная
энтальпия замораживаемой рыбы.
yма – коэффициент рабочего времени МА
Е – единовременная вместимость МА кг
iм =[(0,75W+0.25)tp+114W-12.2]*4.187=[(0,75*0,8+0,25)20+114*0,8-12.2]*4.187=
= 401,952 кДж/кг
iк =[(0,5W+0,14)tp+10W13]*4.187=[(0,5*0,8+0,14)*20+10*0,8+13]*4.187=
= 31,402 кДж/кг
yма= 0,958;
Ема=1200 кг;
Q1=[1200/(3600*1,287)] * (401952-31402,5)*0,958=91941,58 Вт
- Теплопритоки, связанные с охлаждением металлических частей
![]()
(5.7)
где: Gм, См – масса и удельная теплоемкость металлических частей;
tмм, tкм – начальная и конечная температура металлических частей;
Gм=2*60=120 кг – масса всех окантовок
См=0,675 кДж/кгК
tмм= tмр=20°С
tкм= t0= -55°С
Вт
- Теплопритоки через изолированные ограждения
(5.8)
где: к, F – коэффициент теплопередачи к площади поверхности различных участков изолированного ограждения морозильного аппарата.
- температура
наружного воздуха и воздуха в МА.
(5.9)
где: D=2,14 м – диаметр МА;
L=2,5
м – длина МА;
F=2*[(3,14*2,142)/4]+3,14*2,14*2,5=24 м2
к=0,226 Вт/м2К – коэффициент теплопередачи ограждения МА;
tнар=tр=32°С;
tвн=t0= - 55°С
Q3=0,226*24*(32+55)=417,9 Вт
Кt=0,75; W=0,8; tвк= -25°С; Кср.пл=a=88,037 Вт/м2К
tнр= (5; 10; 20; 30)°С – начальная температура рыбы
t0=(-55; -50; -45;-40; -35) °С – температура кипения х.а. в морозильном аппарате.
Результаты расчетов заносим в таблицу 5.1.
- tнр=5°С, t0=-55°С, a=88,037 Вт/м2К;
1-й период: t1=1092*(0,86*88,037-2)-0,9066 *(5+1)-0,0247 *55-1,433*(5+3)-0.1427=0.297 ч;
2-й период: t2=95,98*55-0,483 *75,71-0,3025*(55) 0,1725 =1,015 ч
3-й период: замораживание:
t3=947*(55-2)-1,485(0,86*88,037)-1,042 * (25-3)0,466(0.86*88,037)0,055=0,178 ч
tåК = (0,297+1,015+0,178)*0,75=1,118 ч
Теплопритоки:
Q1=0,286*(348,6-31,40) =90719,2 Вт
Вт
Q3=0,226*24*(32+55)=471,9 Вт
- tнр=5°С, t0=-50°С, a=88,037 Вт/м2К;
-0.1427
1-й период: t1=22,137*0,957*50-1,433*(5+3) =0.329 ч;
-0.1725
2-й период: t2=95,98*50-0,483 *75,71-0,3025*(50) =1,117 ч
3-й период: t3=947*(50-2)-1,4850,011*6,195=0,205 ч
Теплопритоки:
Q1=0,257*(348,6-31,4) =81520,4 Вт
Вт
Q3=5,424*(32+55)=444,77 Вт
- tнр=5°С, t0=-45°С, a=88,037 Вт/м2К;
1-й период: t1=22,137*0,957*45-1,065=0.368 ч;
-0.1725
2-й период: t2=95,98*45-0,483 *75,71-0,3025*(45) =1,225 ч
3-й период: t3=947*(45-2)-1,4850,011*6,195=0,242 ч
tåК = 1,55 ч
Теплопритоки:
Q1=
*(348,6-31,4) =72956 Вт
Вт
Q3=5,424*(32+45)=417,65 Вт
- tнр=5°С, t0=-40°С, a=88,037 Вт/м2К;
1-й период: t1=22,137*0,957*40-1,065=0,416 ч;
-0.1725
2-й период: t2=95,98*40-0,483 *75,71-0,3025*(40) =1,361 ч
3-й период: t3=947*(40-2)-1,4850,011*6,195=0,291 ч
tåК = 1,551 ч
Теплопритоки:
Q1=
*(348,6-31,4) =65308 Вт
Вт
Q3=5,424*(32+40)=390,53 Вт
- tнр=5°С, t0=-35°С, a=88,037 Вт/м2К;
1-й период: t1=22,137*0,957*35-1,065=0,480 ч;
-0.1725
2-й период: t2=95,98*35-0,483 *75,71-0,3025*(35) =1,534 ч
3-й период: t3=947*(35-2)-1,4850,011*6,195=0,359 ч
tåК = 1,784 ч
Теплопритоки:
Q1=
*(366,4-31,4) =89896 Вт
Вт
Q3=5,424*(32+55)=472 Вт
Остальной расчет ведется аналогично и все данные водятся в таблице 5.1.
Расчеты суммарных теплопритоков и
производительности морозильного комплекса.
Таблица 5.1
|
tнр, °С |
5 | 10 | ||||||||
|
t0, °С Опр. величины |
-55 | -50 | -45 | -40 | -35 | -55 | -50 | -45 | -40 | -35 |
|
tåк, час |
1,118 | 1,236 | 1,380 | 1,551 | 1,780 | 1,190 | 1,311 | 1,456 | 1,639 | 1,877 |
|
Q1, Вт |
90719 | 81520 | 72956 | 65308 | 56906 | 89886 | 81599 | 73473 | 65269 | 56993 |
|
Q2 Вт |
1208 | 999,6 | 815,2 | 652,8 | 506,0 | 279,0 | 1029,8 | 849,9 | 686,4 | 617,8 |
|
Q3 Вт |
472,0 | 444,7 | 417,6 | 390,5 | 363,0 | 472,0 | 444,7 | 417,6 | 390,5 | 363,0 |
|
Qå, Вт |
92399 | 82964 | 74189 | 66351 | 57775 | 91587 | 83074 | 74741 | 66346 | 57974 |
| G, кг/ч | 107,3 | 969,0 | 869,5 | 77,40 | 674 | 1008 | 915,0 | 824,0 | 732,0 | 639,0 |
Продолжение
таблицы 5.1
|
tнр, °С |
20 | 30 | ||||||||
|
t0, °С Опред. величины |
-55 | -50 | -45 | -40 | -35 | -55 | -50 | -45 | -40 | -35 |
|
tåк, час |
1,287 | 1,420 | 1,572 | 1,764 | 2,013 | 1,362 | 1,499 | 1,656 | 1,855 | 2,036 |
|
Q1, Вт |
91942 | 83342 | 75283 | 67089 | 58790 | 95233 | 86518 | 78315 | 69914 | 63698 |
|
Q2 Вт |
1311 | 1109 | 930,0 | 765,0 | 615,0 | 1404 | 1201 | 1019 | 849,0 | 718,3 |
|
Q3 Вт |
472,0 | 444,8 | 417,7 | 390,5 | 363,0 | 472,0 | 444,8 | 417,7 | 390,5 | 363,0 |
|
Qå, Вт |
93725 | 84896 | 76631 | 68245 | 59768 | 97099 | 88167 | 79752 | 71154 | 64779 |
| G, кг/ч | 932 | 845 | 763 | 680 | 596 | 881 | 800 | 725 | 647 | 589 |
6. Расчет характеристик кожухотрубного
фреонового конденсатора.
6.
Расчет характеристик кожухотрубного Исходные данные для расчета.
Rв = 998,2 кг/м3 – плотность воды;
Сw = 4,183 кДж/кгК – теплоемкость воды;
Vw = 70 м3/ч – производительность насоса;
Råср = 6,029*10-3 м3К/Вт – термическое сопротивление;
Fвн = 62,6 м3 – площадь поверхности конденсаторов;
Z = 2 – количество насосов;
Fвн = 22,54 м3 – площадь поверхности теплообмена.
Варьируемые параметры:
Qк=(50; 75; 100; 125) кВт;
tw=(10; 15; 20; 30) °С;
tк= tw+ 5°С
nтр.жив.сеч.= nтр/4=284/4=71 – количество труб в живом сечении.
fжив.сеч.= nтр.жив.сеч.+pd2/4=71*(3.14*0.01542)/4=0,0132 м/с – площадь живого сечения конденсатора.
Ww=2V/(2 fжив.сеч.*3600)=70/(0.0132*3600)=1,47 м/с – скорость воды в трубах конденсатора.
Для расчета характеристики конденсатора задают 4 значения тепловых нагрузок на конденсатор Qк и четыре значения температуры забортной воды tw и определяют значения температуры конденсации.
(6.1)
Результаты вычислений занесены в таблицу 6.1.
Расчет
температуры конденсации.
Таблица 6.1
|
Qк, кВт |
50 | 75 | ||||||
|
tw, °С
Опред. tк величина |
10 | 15 | 20 | 30 | 10 | 15 | 20 | 30 |
| 15 | 20 | 25 | 35 | 15 | 20 | 25 | 35 | |
|
twcp, °C |
10,15 | 15,15 | 20,15 | 30,15 | 10,23 | 15,23 | 20,23 | 30,23 |
|
tк, °C |
12,24 | 17,23 | 22,22 | 32,21 | 13,35 | 18,35 | 23,23 | 31,21 |
Продолжение таблицы 6.1
|
Qк, кВт |
100 | 125 | ||||||
|
tw, °С
Опред. tк величина |
10 | 15 | 20 | 30 | 10 | 15 | 20 | 30 |
| 15 | 20 | 25 | 35 | 15 | 20 | 25 | 35 | |
|
twcp, °C |
10,31 | 15,31 | 20,31 | 30,31 | 10,39 | 15,39 | 20,39 | 30,39 |
|
tк, °C |
14,51 | 19,48 | 24,44 | 34,40 | 15,63 | 20,57 | 25,54 | 35,50 |
По результатам расчетов строим график рис. 6.1.
7. Расчет характеристик воздухоохладителя.
Путем обобщения характеристик воздухоохладителя, рассчитанных методом математического анализа, при толщине слоя инея 3 мм., получено обобщенное уравнение поля характеристик, связывающее температуру кипения to(°C) и температуру охлаждающего воздуха tв(°C) и тепловой нагрузкой на воздухоохладитель с конструктивными параметрами:
где:
- L – длина воздухоохладителя по ходу движения воздуха, м.
- Wв – скорость движения воздуха в живом сечении воздухоохладителя, м/с
- n – число сечений воздухоохладителя с учетом слоя инея
- Qn – тепловая нагрузка на воздухоохладитель, Вт
- Fn – площадь наружной поверхности воздухоохладителя без учета слоя инея
Исходные данные:
Qn = 15000 Вт; 20000 Вт; 25000 Вт; 30000 Вт;
tв = -28°C; -25°C; -20°C; -15°C;
L = 1,85 м;
Wв = 1,5 м/с
Fм = 324 м2
Степень оребрения с учетом слоя инея β” = β` * βин
β` - геометрическая степень оребрения с учетом слоя инея
βин – дополнительная степень оребрения инеем
β = 
где: S1 = 0,05 – шаг труб поперек движения воздуха;
S2 = 0,055 – шаг труб вдоль движения воздуха;
Sр = 0,01 – шаг ребер;
dn = 0,016 – наружный диаметр труб;
β` = β / 1.3 = 8.6

где: плотность инея ρ=6,95 (0,495 – 0,86)-3,6873 = 6,95(0,495-0,86*0,1103)-3,6873 = =1009,8 кг/м3
таким образом = β” = β * βин = 8,6*0,89 = 7,7
Рассмотрим пример расчета при tв = -28°C, Q = 15000 Вт

Аналогично ведем расчет при to = (-25, -20б -15) °C и при Q = (20000, 25000, 30000) Вт и заносим результаты в таблицу 7.1
Таблица 7.1.
|
Q, Вт tв(°C) |
15000 | 20000 | 25000 | 30000 |
| - 28 | - 33,7 | - 35,0 | - 36,2 | - 37,5 |
| - 25 | - 30,7 | - 32,0 | - 33,2 | - 34,5 |
| - 20 | - 25,7 | - 27,0 | - 28,2 | - 29,5 |
| - 15 | - 20,7 | - 22,0 | - 23,2 | - 24,5 |
По результатам расчета в табл. 7.1 строим графики рис. 7.1 и 7.2
8. Получение математической модели
агрегата и его характеристик,
состоящего из КМ S3 – 900 / S3
– 315
Задаемся температурой конденсации исходя из пределов работы ступеней tк=(20; 25; 30; 35; 40; 45) °C;
Задаемся температурой кипения исходя из пределов работы ступеней
t0=(-55; -50; -45; -40) °C;
Vh – S3 – 900=792 м3/ч
Vh – S3 – 315=792 м3/ч
Пределы работы ступеней
S3 – 900: t0= -50 ¸ -40 °C
tк= -20 ¸ -10 °C
S3 – 315: t0= -20 ¸ -10 °C
tк= 10 ¸ 40 °C
t0= -45 ¸ -30 °C; tк= -20 ¸ -10 °C
Коэффициенты для расчета
а1= -11,241; а2= b2=0;
b1= -3.533*10-2; c2= 1.515*10-3;
c1= 2.478; d2=7.327*10-2;
d1=0.689*10-2;
Пример расчета:
tк=20°C; t=55°C;
Производим расчет давления кипения Р0:
Р0=0,541*10-10*( t0+140)4,6446=0,541*10-10*( -55+140)4,6446=0,10529 МПа (8.1)
Рассчитываем давление конденсации Рк:
Рк=0,3797*10-8*( tк+120)3,9054=0,3797*10-8*(20+120)3,9054= 0,909797 МПа (8.2)
Производим расчет
промежуточного давления и температуры Рm;
tm
Pm=
0.479278 Мпа; (8.3)
Tm=148,4223* Pm0,2463-125°С=148,4223*0,4792780,2463-125= -1,17 °С (8.4)
Расчет хладопроизводительности Q0 для КМ S3-900
Q0=Vh*exp(a1+b1tк)*(t0+90)=792*exp(-11.241-3.533*10-2)*(55+90)=170.263Вт (8.5)
Расчет эффективной мощности Nе для КМ S3-900
Ne=Vh*(a2tк+b2)*t0+(c2tк+d2)=792*(0+20+0)*-55+(1.515*10-3*20+7.327*10-2)=
=56.63 Вт (8.6)
Расчет эффективной мощности Nе для КМ S3-315
Ne=Vh*(a2tк+b2)*t0+(c2tк+d2)=317*(0+20+0)*-1,17+(1.515*10-3+7.327*10-2)=
=35.019 Вт
Расчет эффективной мощности Nеå для тандемного агрегата состоящего из компрессоров S3-900 / S3-315
Nеå = Nеснд+ Nесвд=56,63+35,019=91,65 Вт (8.7)
Аналогично ведем расчет для остальных температур. Результаты расчетов заносим в таблицу 8.1.
Расчет хладопроизводительности и эффективной мощности агрегата
Таблица 8.1
|
tк, °С |
20 | 25 | 30 | |||||||||
|
t0 Опред. величина |
-55 | -50 | -45 | -40 | -55 | -50 | -45 | -40 | -55 | -50 | -45 | -40 |
|
Q0, Вт |
79,5 | 105,4 | 135,6 | 170,3 | 77,8 | 103,4 | 133,1 | 167,3 | 76,3 | 101,4 | 130,7 | 164,4 |
| Ne, Вт | 78,5 | 82,96 | 87,3 | 91,6 | 87,5 | 92,1 | 96,6 | 100,9 | 96,6 | 101,2 | 105,8 | 110,1 |
Продолжение
таблицы 8.1.
|
tк, °С |
35 | 40 | 45 | |||||||||
|
t0 Опред. величина |
-55 | -50 | -45 | -40 | -55 | -50 | -45 | -40 | -55 | -50 | -45 | -40 |
|
Q0, Вт |
74,8 | 99,5 | 128,4 | 161,6 | 73,3 | 97,6 | 126,1 | 158,9 | 71,9 | 95,9 | 123,9 | 156,3 |
| Ne, Вт | 105,5 | 110,3 | 114,9 | 119,4 | 114,5 | 119,3 | 123,9 | 128,6 | 123,4 | 128,3 | 133,0 | 137,7 |
По результатам таблицы 8.1 строим графики рис. 8.1 – рис. 8.5.
Q0=f (t0; tк) и Ne= f (t0; tк)
для агрегата 1 ступень S3-900
2 ступень S3-315
Произведем расчет для tк=20°C
8.2.1 Исходное уравнение для Q0=f (t0; tк)
Q0/Vh=exp*(A1+В1tк)*( t0+90)(a+d1tк) (8.8)
где: Vh=VhS3-900+VhS3-315 ;
VhS3-900= 792 м3/ч;
VhS3-315= 317 м3/ч;
Vh=792+317=1109 м3/ч
Для точек:
t0=-40°С; Q0=170,26;
t0=-55°С; Q0=79,477;
Записываем исходное уравнение в виде:
Q0/Vh=а+( t0+90)b (8.9)
где: а=(A1+В1tк);
b=(a+d1tк)
логарифмируя обе стороны получаем:
ln(170,26/1109)=ln a+b*ln (-40+90)
ln(79,477/1109)=ln a+b*ln (-55+90)
решаем систему уравнений
ì_-1,873888=
l
n
a+b*3,912023
î -2,635747= ln a+b*3,555349
0,761859=b*0,356674
откуда b=0,761859/0,356674=2,136;
Подставляем значение в любое уравнение получаем а:
ln a=-10.230005
a=0.000036
При подстановке коэффициентов в уравнение получаем:
Q0/Vh=3,607*10-5(t0+90)2,136 (8.10)
Рассчитываем при tк=30°С
Для точек:
t0=-40°С; Q0=164,41;
t0=-55°С; Q0=76,266;
Записываем исходное уравнение в виде:
Q0/Vh=а+( t0+90)b (8.11)
логарифмируя уравнение получаем:
ln (Q0/Vh)= ln a+b*ln ( t0+90)
Подставляем значения и вычисляем:
ln(164,41/1109)=ln a+b*ln (-40+90)
ln(76,266/1109)=ln a+b*ln (-55+90)
решаем систему уравнений
ì_-1,908852= ln a+b*3,912023
î -2,676988= ln a+b*3,555349
0,768136=b*0,356674
откуда b=0,768136/0,356674=2,153608;
Подставляем значение в любое уравнение получаем а:
ln
a=-10.109749
a=4.068*10-5
При подстановке получаем исходное уравнение:
Q0/Vh=4.068*10-5/( t0+90)2,0936; (8.12)
Аналогично проводим расчет для других температур tк и получаем значения коэффициентов а и b:
1) tк=20°С; а=3,607*10-5; b=2,136;
2) tк=25°С; а=3,424*10-5; b=2,144;
3) tк=30°С; а=3,252*10-5; b=2,154;
4) tк=35°С; а=3,092*10-5; b=2,162;
5) tк=45°С; а=2,803*10-5; b=2,179;
Произведем расчет коэффициентов с1 и d1 в уравнении:
b=c1+d1tк (8.13)
Для значений tк :
tк=20°С; b=2,136;
tк=25°С; b=2,144;
подставляем значения в уравнение и вычисляем:
ì_2,136= a+d1 *20
î 2,179= a+d1 *45
25d1 =0,0427
Откуда d1=0,0427/25=17,07*10-4;
Подставляя в первое уравнение значение d1 получаем с1:
с1=2,10184;
Исходное уравнение будет иметь вид:
b=2,1+17,08*10-4tк
Произведем расчет коэффициентов А1 и В1 в уравнении:
а=exp(A1+В1tк) (8.14)
Для значений tк:
tк=20°С; а=3,607*10-5;
tк=45°С; а=2,803*10-5;
Логарифмируя получаем:
ln a= A1+В1tк
Подставляя значения решаем систему уравнений:
ìln 3,706*10-5 = A1+В1 *20
î ln 2,803*10-5 = A1+В1 *45
ì_-10,23005 = A1+В1 *20
î -10,482334= A1+В1 *45
-0.252329= В1 *25
Откуда В1= -0.252329/25= -1,00931*10-2, подставляя значения В1 в уравнение получаем:
А1=-10,028143
Исходное уравнение будет иметь вид:
а=ехр (-10,028-1,00931*10-2*tк)
Получаем значения коэффициентов:
А1=-10, 028143; с1=2,102;
В1=-1,00931*10-2; d1=17,08*10-4
Проверка:
Подставляем в первоначальное уравнение:
Q0/Vh=exp*(A1+В1tк)*( t0+90)(a+d1tк)
значение коэффициентов и значения
tк=45°С; t0= - 45°С
получаем:
Q0р=1109*exp*(10,028-1,00931*10-2*45)*(-45+90)(2,102+17,08*0,0001*45)=124,36
Значение Q0=123,93 при tк=45°С; t0= - 45°С.
По вычисленным значениям коэффициентов а и b строим график рис. 8.6.
8.2.2 Исходное уравнение для Q0=f (t0; tк)
Ne/Vh=(a2tк+b2)*t0+(c2tк+d2) (8.16)
Vh=1109 м3/ч
Произведем расчет для tк=20°С;
Для точек:
t0=-40°С; Ne =91,646;
t0=-55°С; Ne =78,456;
Преобразуем исходное уравнение:
Ne =аt0+b (8.17)
где: а=(A2tк+В2);
b=(с2tк +d2)
подставляем значения и вычисляем
ì_91,646= a*-40+b
î 78,456= a*-55+b
13,190=а*15
откуда а=0,879333
91,646=0,879333*-40+b
b=126,81933
Подставляем коэффициент в уравнение:
Ne =0,879333t0+126,81933 (8.18)
Аналогично проводим расчет для tк = (25; 30; 35; 40; 45)°С и получаем значения коэффициентов а и b:
1) tк=20°С; а=0,879333; b=126,81933;
2) tк=25°С; а=0,894333; b=136,71333;
3) tк=30°С; а=0,9090666; b=146,5566;
4) tк=35°С; а=0,9233333; b=156,32333;
5) tк=40°С; а=0,9373333; b=166,05333;
5) tк=45°С; а=0,952; b=175,77;
Произведем расчет коэффициентов А2 и В2 в уравнении:
а=(A2tк+В2) (8.19)
Для значений tк :
tк=20°С; а=0,879333;
tк=45°С; а=0,952;
подставляем значения в уравнение и решаем систему:
ì_ 126,81933= с2 *20+d2
î 175,77= c2 *45+ d2
48,95067= с2 *25
Откуда с2=48,95067/25=1,9580268;
тогда: 126,81933=
1,9580268*20+d2
d2=87,6588;
Исходное уравнение будет иметь вид:
b=1,9580268tк+87,6588 (8.20)
Значения коэффициентов:
А2=0,0029066; с2=1,9580268;
В2=0,821203; d2=87,6588;
Исходное уравнение при подстановке и вычислении:
Ne=(0,0029066tк +0,821203)t0+(1,9580268+87,6588)
Ne/Vh=(0,262*10-5tк +0,74*10-3)t0+(1,765510-3tк+0,079)
Проверка: при t0= -50°С; tк=35°С
Подставляем в первоначальное уравнение:
Ne/Vh=(0,262*10-5*35+0,74*10-3)*-50+(1,765510-3*35+0,079)=110,02 кВт
Neр= Ne=110,02 кВт
По полученным результатам строим график рис. 8.7.
9. Таблица рабочих режимов СХУ
Таблица 9.1
| Параметры |
Температура забортной воды tw °C |
||||
| 10 | 15 | 20 | 30 | ||
| Трюм | Давление МПа | ||||
| - кипения | 0,08455 | 0,04372 | -0,01382 | -0,00729 | |
| - конденсации | 10,5481 | 10,9461 | 12,4733 | 13,5218 | |
| Температура кипения °C | -36,779 | -37,643 | -38,988 | -40,036 | |
| Температура на входе в КМ, °C | -16,852 | -17,735 | -18,982 | -20,033 | |
| Температура нагнетания, °C | 82,190 | 82,988 | 84,322 | 85,799 | |
| Температура перед РВ испарительной системы, °C | 30 | 30 | 30 | 30 | |
| Температура охл. воздуха, °C | -28 | -28 | -28 | -28 | |
| Сила тока эл. дв.КМ | 63,119 | 64,528 | 67,733 | 71,329 | |
| Коэффициент регулирования | 0,188 | 0,207 | 0,253 | 0,321 | |
| Морозильный агрегат | Давление МПа | ||||
| - кипения | -0,4587 | -0,4517 | -0,4332 | -0,4102 | |
| - конденсации | 10,5481 | 10,9461 | 12,4733 | 13,5218 | |
| Температура кипения °C | -50,5481 | -50,006 | -49,508 | -48,736 | |
| Температура нагнетания, °C | 82,190 | 82,988 | 84,322 | 85,799 | |
| Температура перед РВ испарительной системы, °C | 30 | 30 | 30 | 30 | |
| Производительность МК | 67,908 | 65,015 | 63,141 | 61,136 | |
| Сила тока эл. дв.КМ | 109,314 | 109,679 | 110,251 | 111,0348 | |
10. Выводы и рекомендации
По данной дипломной работе можно сделать вывод, что вместе с реализацией лучших достижений современной холодильной техники данная СХУ имеет некоторые недостатки, выражающиеся в конструктивных недоработках тех или иных узлов СХУ.
10.1 конструкция фреонового насоса CNF 10/165 недоработана в части защиты обмотки ротора приводного электродвигателя от воздействия жидкого фреона, что приводит к понижению сопротивления изоляции и как следствие к замыканию и выходу насоса из строя.
Рекомендации: защитный кожух из металла на ротор злектродвигателя, чтобы обмотка не имена контакта с жидким хладагентом, что практикуется на насосах других марок.
10.2 Недоработан узел возврата масла из потока циркуляции маслофреоновой смеси через ЦР. В результате масло застывает в ТВМ (теплообменник возврата масла) и в обратнойм клапане на пути паров хладагента и масла на дозаряд в КМ СНД S3-900, нарушая режим работы СХУ.
Рекомендации: установить РТО (регенеративный теплообменник) по пути паров масла на дозаряд с использованием тепла нагнетательных паров КМ СНД.
Данный узел: см. рис 10.1
|
|
| Рис. 10.1 |

Данный узел после установки РТО, см. рис. 10.2
|
|
| Рис. 10.2 |
10.3
Применяемый ОЖФ секционный по принципу «труба в трубе» через 6 – 8 лет после
эксплуатации выходит из строя – появляется течь сварных соединений из-за коррозийного
износа и значительной температурной разности сред на входе
и выходе внутренних
труб через выпуклое донышко, что создает трудности в ремонте из-за низкой ремонтопригодности
этой части ОЖФ.
Рекомендации: применить кожухотрубный ОЖФ с «сухим» испарением в трубах и циркуляцией переохлажденного хладагента в межтрубном пространстве.
10.4. Как видно из работы данной СХУ все неполадки происходят из-за пониженной температуры to и высокой температуры замерзания. Так при to = -56°С применяется масло зарубежного производства ХК-57. Shell Clamis C46, Shell S0, Castrol Icemet 299 и т.д. данные масла рекомендуются для применения при to до -50°С.
Рекомендации: предлагается обратиться к промышленности и науке для разработки и получения отечественных масел для низкотемпературных СХУ (с температурой застывания масла -65 – 70°С), чтобы не иметь проблем с замерзанием масла в системах.
10.5. Серьезная проблема возникает с техническим состоянием трубок из алюминиевого сплава на подаче фреона в плиты роторного МА FCP 25-3. На стыке различных металлов происходит интенсивное разрушение поверхностного слоя металла алюминиевого сплава, превращение его в быстрооблетающую белую пыльцу. Например, у находящегося на промысле СТМ «Калуга» по этой причине вышел из строя один МА.
Рекомендации: данная проблема решается постоянной (один раз в неделю) очисткой трубок от окислов и покрытие их слоем эпоксидной смолы или другим антикоррозионным покрытием, например типа «Мифотекс» (жидкий металл зарубежного производства).
В целом данная холодильная установка хорошо может эксплуатироваться на данном судне БМРТ типа «Маяковский»
11. Охрана труда.
Охрана труда – это система законодательных социально-экономических, технических. Санитарно - гигиенических мероприятий, обеспечивающих безопасность, сохранение здоровья и работоспособности человека в процессе труда. Охрана труда имеет непосредственную связь с рядом общеобразовательных и специальных дисциплин, она базируется на знаниях экономики, организации производства, психологии, физиологии труда, технической эстетики.
Рассматриваемые вопросы:
11.1 Опасные и вредные факторы при эксплуатации судовых холодильных установок (СХУ)
- вредные вещества в воздухе
- шумовые факторы
- вибрация
- электробезопасность
11.2 Техника безопасности при ремонте оборудования СХУ
11.3 Пожарная безопасность
11.1. В данной дипломной работе была рассмотрена холодильная установка, работающая на фреоне 22. Этот холодильный агент обладает высокой текучестью и проходит даже через мелкие поры металла в таких местах, где менее текучие газы (аммиак или азот) при равных условиях пройти не могут. Все хладоны без атомов водорода, негорючие, а содержащие их – легко воспламеняются. Хладон растворяется в масле, при этом вязкость масла понижается.
Это бесцветный тяжелый газ, плотность его в 4,3 раза превышает плотность воздуха. При малых концентрациях его запах не чувствуется.
Хладон считается
неядовитым газом, но при содержании его в воздухе свыше 30% по объему
появляются признаки отравления организма вследствие недостатка кислорода.
Вредное воздействие хладонов на человеческий организм увеличивается с возрастанием в их молекуле числа атомов фтора.
При эксплуатации СХУ и холодильного оборудования и в ряде технологических процессов происходит выделение различных вредных веществ.
Все вредные вещества разделяют на химические вещества и производственную пыль. Согласно ГОСТ 12.0.003-74 химические вещества по характеру воздействия на организм делятся на следующие группы:
- общетоксичные
- раздражающие
- мутагенные
- канцерогенные
- влияющие на репродуктивную функцию
К числу общетоксичных веществ относятся ароматические углеводороды и их амино и нитропроизводные (бензол, тоулол и др.), а также ртуть, органические соединения хлорированные углеводороды.
Раздражающим действием обладают кислоты, щелочи, фосген, аммиак, оксиды серы и азота, сероводород, автор данного диплома и другие. Эти вещества при контакте с открытыми частями тела человека вызывают воспалительную реакцию кожи, слизистой оболочки глаз и органов дыхания.
К мутагенным веществам относят различные яды, которые влияют на гентический аппарат зародышевых и соматических клеток организма.
Канцерогенные вещества вызывают развитие злокачественных опухолей. К их числу относят полициклические ароматические углеводороды, которые могут входить в состав сырой нефти, мазута, смазочных масел, сажи и др.
К веществам, влияющим на репродуктивную функцию относят бензол и его производные, сероуглерод, свинец, никотин, ртуть.
По степени опасности на
организм человека все вредные вещества делятся на 4 класса:
1 – чрезвычайно опасные (ртуть, свинец, азот и др.)
2 - высоко опасные (оксид азота, бензол, йод, медь, марганец и др.)
3 – умеренно опасные (ацетон, ксилол, метиловый спирт и др.)
4 – малоопасные (аммиак, бензин, скипидар, этиловый спирт, оксид углерода и др.)
В табл. 11.1 приведены нормы предельно допустимых концентрации (ПДК) основных вредный веществ.
Таблица вредных веществ.
Таблица 11.1
| № п/п | Вредные вещества |
ПДК м2/м3 |
Класс опасности |
| 1 | Аммиак | 20 | 4 |
| 2 | Ацетон | 10 | 4 |
| 3 | Бензин топливный | 100 | 4 |
| 4 | Бензол | 5 | 2 |
| 5 | Диоксид углерода | 20 | 4 |
| 6 | Ксилол | 50 | 3 |
| 7 | Метиловый спирт | 5 | 3 |
| 8 | Ртуть | 0,01 | 1 |
| 9 | Серная кислота | 1 | 3 |
| 10 | Тетраэтил свинца | 0,005 | 1 |
| 11 | Пыль черной сажи | 4 | 4 |
Шум
относится к общебиологическим раздражителям, так как он в определенных условиях
может влиять на все органы и системы организма человека. Длительное воздействие
интенсивного шума приводит к профессиональному заболеванию тугоухости. При
очень большом звуковом давлении может произойти разрыв барабанной перепонки. Высокочастотный
шум (1000 … 8000) Гц вызывает яв
ление, неблагоприятное
для слуха, а также влияет на различные отделы головного мозга, вызывая головную
боль, плохой сон, раздражительность, утомляемость, ослабление памяти и др.
Для защиты от шума одним из наиболее эффективных средств является звукоизоляция. С помощью звукоизолирующих конструкций можно снизить уровень шума на 30 … 40 Дб. Снижение уровня шума методом звукопоглощения основан на переходе энергии звуковых колебаний частиц воздуха в теплоту вследствие потерь на трение в порах звукопоглощающего материала. Поэтому звукопоглощающие материалы (пористые, пористоволокнистые) наносятся на внутренние поверхности а также располагаются на штучных звукопоглотителях.
Максимальное снижение шума в отраженном поле с помощью акустической обработки внутренних поверхностей помещения не превышает 6 …8 Дб.
Вибрация – это сложный колебательный процесс, возникающий при периодическом смещении центра тяжести какого-либо тела от положения равновесия, а также при периодическом изменении формы тела по сравнению с той, которое оно имело их в статическом состоянии.
В зависимости от воздействия на человека вибрация делится на общую и местную. Общая вибрация воспринимается всем телом и в первую очередь его нервной системой и костной тканью.
Местная вибрация передается от соприкосновения отдельных частей тела человека с вибрирующим инструментом или оборудованием.
Основным защитным мероприятием от вибрации на судах являются: использование вибробезопасных машин и механизмов, применение средств виброзащиты, снижающих вибрацию на путях ее распространения, проектирование технологических процессов, производственных, бытовых и жилых помещений, обеспечивающих отсутствие вибрации, разработка рациональных режимов труда и отдыха.
В
соответствии с ГОСТ 12.1.009-76 электрозащитными средствами называют переносимые
и перевозимые изделия, служащие для защиты людей от поражения электрическим
током, во
здействия
электрической дуги и электромагнитного поля.
По назначению средства защиты условно разделяют на изолирующие, ограждающие и вспомогательные.
Изолирующие средства защиты предназначаются для изоляции человека от токоведущих частей электроустановки, находящейся под напряжением, а также от корпуса судна, если человек одновременно касается токоведущих и заземленных частей электроустановки.
Ограждающие средства защиты предназначены для временного ограждения токоведущих частей, находящихся под напряжением. К ним относят щиты, барьеры, ограждения - клетки, а также временные переносные заземления.
Вспомогательные средства защиты предназначены для защиты персонала от случайного падения с высоты (предохранительные пояса), световых, тепловых механических и химических воздействий электрического тока.
Все защитные средства при приемке в эксплуатацию должны быть испытаны независимо от заводского испытания, а также подвергнуты контрольным осмотрам в сроки по нормам согласно табл. 11.2
Сроки испытания средств защиты
Таблица 11.2
| Защитное средство | Напряжение электроустановки, В | Напряжение испытания, кВ | Время испытания, мин. | Ток, протекающий через изделие, А | Период испытания | Период осмотров |
| Перчатки диэлектрические | Для всех напряжений | 2,5 | 1 | 2,5 | 1 раз в месяц | Перед употреблением |
| Боты диэлектрические | То же | 15 | 1 | 7,5 | 1 раз в 3 года | То же |
| Галоши диэлектрические | До 1000 | 3,5 | 1 | 2 | 1 раз в год | То же |
| Коврики диэелектрические | Для всех напряжений | 3,5 | - | - | - | 1 раз в месяц |
| Слесарно - монтажный инструмент с изолирующей рукояткой | До 1000 | 3,5 | 1 | 2,5 | 1 раз в год | Перед употреблением |
Внеочередные испытания защитных средств должны производится при наличии признаков неисправности, после их ремонта и при замене каких-либо частей.
Результаты электрических и механических испытаний заносят в журнал произвольно формы в лаборатории, производящей эти испытания (кроме инструмента с изолирующими ручками), должен ставится на защитное средство несмываемый красный штамп.
11.2 Ремонтные работы на холодильных установках производятся под непосредственным руководством рефмеханика, который, перед началом работ обязан: проверить исправность подъемных механизмов, инструментов и приспособлений, обеспечить работающих защитными средствами, спецодеждой, предохранительными устройствами, нормальную освещенность мест ремонта, убедится, что в компрессорах, аппаратах и трубопроводах отсутствует давление или хладагент.
Производить ремонт оборудования, уплотнение сальников арматуры, системы находящейся под давлением правилами запрещено.
П
ри монтажных и
демонтажных работах следует пользоваться только стандартным инструментом. Во
время перерыва в работе нельзя оставлять грузы в подвешенном состоянии или в
приподнятом положении на лебедках, домкратах или других механизмах.
Вскрывать компрессоры, аппараты, трубопроводы разрешается только в защитных очка, маске только после того, как из системы надежно отсосан хладагент и давление снижено до атмосферного. Правилами запрещено вскрывать аппараты, трубопроводы с температурой стенок ниже -33 – 35°С.
Механизмы, аппараты, арматуру на время демонтажа необходимо размещать в заранее намеченных местах, не занимая коридоры, проходы. Укладывать их на палубе следует устойчиво, с целью исключения их перемещения при качке судна.
При пользовании переносными электроинструментами необходимо предварительно изучить инструкции по их эксплуатации.
Сварочные и паяльные работы при ремонте на действующем оборудовании должны выполнятся под действующими рефмехаником и представителем портового надзора с обеспечением все мер предосторожности по предохранению смежных аппаратов от повреждений.
Разъединение фланцев, постановку заглушек, отделяющих аппараты, пломбирование в закрытом состоянии маховиков, вентилей следует производить при непрерывной работе аварийной вентиляции.
11.3 Для предотвращение пожара на судах устанавливают огнестойкие или огнесдерживающие конструкции, которые должны выдерживать на огнестойкость стандартные испытания.
Основой конструкции противопожарной защиты корпусной части судов является применение огнестойких конструкций типа В и С.
К конструкциям типа А относятся переборки, палубы, выгородки трапов, шахты, а также закрытия проемов в них. Они выполняются из стали или другого равнопрочного материала, усилены ребрами жесткости и имею термостойкую изоляцию необходимой толщины. Все конструкции типа А сохраняют свою целостность и непроницаемость для дыма и пламени в течении одночасового стандартного испытания на огнестойкость.
Огнезадерживающие
конструкции типа В и С применяют на судах для выполнения в
спомогательных
переборок и закрытий проемов в них. Конструкции этих классов могут быть
изготовлены целиком из любых несгораемых материалов, либо из нескольких слоев
различных по степени возгораемости. Они должны быть непроницаемы только для пламени
в течении получасового стандартного испытания на огнестойкость.
12. Автоматизация СХУ
Все сосуды, находящиеся под давлением (дренажный ресивер, ресивер запаса хладагента, циркуляционный ресивер линейный ресивер) оборудованы манометром и указателем уровня для контроля параметров хладагента. Для контроля давления конденсации на КД установлен манометр. Для контроля давления нагнетания насоса хладагента установлен манометр.
Подача жидкого хладагента в циркуляционный ресивер осуществляется через ТРВ и соленоидный клапан, которыми управляет реле уровня LCS. Для защиты КМ S3-900 низкой ступени от влажного хода и недопустимого повышения уровня жидкого хладагента в циркуляционном ресивере установлены два аварийных реле уровня LSA.
Для контроля температуры в МА FCP 25-3 установлен датчик температуры (контролирует температуру хладагента, поступающего в МА).
На охлаждение грузовых трюмов используется КМ S3-600, который оборудован следующими приборами автоматики:
- реле давления нагнетания, отключает КМ при недопустимых давлениях нагнетания
- реле давления всасывания, отключает КМ при недопустимом понижении давлеия всасывания
- реле температуры нагнетания, отключает КМ при повышении температуры нагнетания выше установленного значения
- реле температуры всасывания, отключает КМ при понижении температуры всасывания ниже установленного значения
Производительность КМ регулируется в зависимости от всасывающей линии подачи хладагента.
Подача жидкого хладагента в воздухоохладитель осуществляется через ТРВ.
В охлаждаемом помещении
установлен датчик температуры для дистанционного контроля температуры в
охлаждаемом помещении.
Соленоидные клапана сблокированы с пускателем соответствующих КМ. При выключенном КМ соленоидные клапана закрыты.
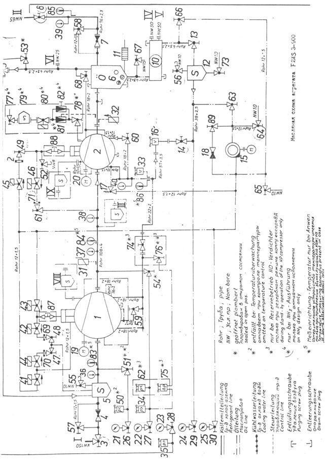
Двухступенчатый тандемный агрегат F2MS3-900 состоит из двух компрессоров S3-900 СНД и S3-315 СВД. оба компрессора с общим маслоотделителем смонтированы на одной раме. В состав агрегата, как видно из рис. 12.1 входят:
1 - компрессор S3-900 СНД
2 – компрессор S3-315 СВД
4,7,18 – обратные клапаны
5 – газовый фильтр
9 – предохранительный клапан
10 – маслоотделитель
11 – электронагреватель масла
12 – масляный фильтр
17 редукционный клапан
19,20 – приводные электродвигатели
21-25 манометры
31-33 сигнализаторы температуры
34,35 – сигнализаторы давления нагнетания
36 – 40 – термометры
41-46, 80 – электромагнитные клапаны
50 – сигнализатор давления всасывания
59 – 60 – дроссельные клапаны в трубопроводах впрыскивания масла
62 – сигнализатор минимального давления для резервного режима компрессора СВД
69 – 72 – дроссельные шайбы
75 – сигнализатор разности давлений
79
– жидкостн
ый
фильтр
81 – ТРВ
82 – регулирующий клапан
83 – 86 – манометрические дистанционные термометры (при наличии звукоизолирующего кожуха)
87, 88 – резьбовые пробки спуска масла с магнитной вставкой
Последовательно подключенные компрессоры СНД и СВД образуют так называемый тандемный агрегат. Объединительный трубопровод между компрессорами имеет патрубок III для отсоса паров хладагента с промежуточным давлением. Оба компрессора имеют по одному окну зарядки с патрубками VIII и IX чрез которые возможен промежуточный подсос паров. На каждой линии промежуточного пожсоса следует устанавливать газовый фильтр и обратный клапан. Элементы 77 – 82 поставляются по специальному заказу, когда агрегат должен работать на аммиаке. Они обеспечивают впрыск жидкого х.а. ограничения температуры паров.
Двухступенчатый агрегат оснащен одним пусковым масляным насосом. В период пуска масло от него напрямую поступает к электромагнитным клапанам для изменения производительности компрессоров и через редукционный клапан 17 – на впрыск в компрессоры. Запорный клапан 74 для этого пломбируется в открытом состоянии. По команде управляющего устройства открываются клапаны 43,44 и 45, что обеспечивает подачу масла в гидроцилиндры для перемещения фигурный золотников в сторону уменьшения производительности. После размыкания конечных выключателей минимальной производительности обеих компрессоров при отсутствии неисправностей включается электродвигатель компрессора СВД. Пусковой масляной насос останавливается по истечении заданного времени (около 90 секунд). Если же положение минимальной производительности за это время так и не достигнуто, то насос продолжает работат до размыкания конечный выключателей.
Компрессор
СНД запу
скается
при соблюдении условий: конечный выключатель минимальной производительности
разомкнут, компрессор СВД работает, промежуточное давление стало ниже значения,
настроенного на сигнализаторе 34, расход циркулирующего масла превышает
значение, на которое настроено реле расхода 16, отсутствует сигнал о неисправности
агрегата.
Во время работы агрегата охлажденное масло через фильтр 12 и реле расхода 16 подается на впрыск в КМ. К электромагнитным клапанам для изменения производительности компрессоров масло поступает через обратный клапан 18 и частично через редукционный клапан 17. Движение масла происходит за счет перепада давления в МО и КМ.
Производительность компрессоров обеих ступеней можно регулировать автоматически и вручную. Существуют два варианта автоматического регулирования: 1 – производительность компрессоров изменяют независимо друг от друга по отклонениям регулируемых параметров, 2 – компрессор СВД связан с компрессором СНД так, что он получает импульс на перемещение фигурного золотника только тогда, когда требуется изменение производительности компрессора СНД. Во втором варианте промежуточное давление оказывается более стабильным и реже включается механизм изменения производительности СВД. Этот вариант можно использовать только при отсутствии отсоса паров при промежуточном давлении через патрубок III. Во всех случаях импульсы на перемещение фигурных золотников поступают в зависимости от рассогласования регулируемых параметров: давления всасывания обеих ступеней или температуры охлаждаемого объекта для СНД.
Управление тандемным агрегатом осуществляется с помощью двух одинаковых управляющих устройств VSE-C. Произведены лишь необходимые блокировки между ними. Обычно предусматривается режим ручного управления. Первым всегда запускается КМ СВД, а КМ СНД может быть включен лишь после снижения промежуточного давления до заданного значения.
|
|
| Рис. 12.1 масляная схема агрегата F 2MS 3-900 |
Если
для компре
ссоров
обеих ступеней выбран режим ручного управления, то после запуска КМ СВД и
получения сигнала о снижении промежуточного давления необходимо сразу нажать
кнопку «Пуск» КМ СНД. Удобнее для КМ СНД задать режим автоматического
управления и нажатием кнопки S2
перевести его в состояние готовности к пуску. Сигнализатор промежуточного давления
при этом может исполнять роль автоматического прибора, управляющего пуском и
остановкой КМ СНД. С учетом сказанного алгоритм управления предварительно подготовленным
агрегатом в режиме с опросом загрузки электростанции можно представить в виде:
1. Команда «Пуск» КМ СВД нажатием кнопки S2; проверка исправности системы аварийной защиты, проверка соблюдения условий внешней блокировки; переключение триггера Д11; пуск масляного насоса; начало отсчета времени; ввод в действие защиты по расходу масла через элемент задержки; включение электромагнитного клапана уменьшения производительности КМ СВД; отключение электронагревателя масла.
2. Достижение требуемого расхода масла и предотвращение аварийной остановки из-за неисправности системы смазки.
3. Размыкание конечного выключателя минимальной производительности и получение сигнала о наличии запаса мощности электростанции (в любой очередности); срабатывание пускового устройства КМ СВД.
4. Подача сигнала обратной связи о запуске КМ СВД; снятие ограничений на изменение его производительности.
5. Конец отсчета времени; остановка пускового масляного насоса.
6. Снижение промежуточного давления до заданного значения и выдача сигнала на пуск КМ СНД; включение электромагнитных клапанов уменьшения его производительности.
7. Размыкание конечного выключателя минимальной производительности; срабатывание пускового устройства КМ СНД.
8. Подача сигнала обратной связи о запуске КМ СНД; снятие ограничений на изменение его производительности.
9.
Нормальная работа с
автоматическим
и ручным изменением производительности компрессоров обеих ступеней и функционированием
САЗ.
10. Команда «Стоп» КМ СВД нажатием кнопки S1; остановка приводного электродвигателя; блокировка защиты по расходу масла; включение электронагревателя масла.
11. Повышение промежуточного давления и выдача сигнала на остановку КМ СНД; отключение его приводного электродвигателя. Ожидание пуска.
Чтобы исключить кратковременную работу компрессора с блокированной защитой по расходу масла и избежать нежелательного повышения промежуточного давления нажатием кнопки S1 можно сначала остановить КМ СНД, а затем КМ СВД. При этом переключается триггер Д11 в управляющем устройстве КМ СНД.
Для подготовки его к очередному пуску необходимо нажать кнопку S2. Можно непосредственно при пуске нажимать кнопки S2 обеих компрессоров. Это приведет к пуску тандемного агрегата в описанной выше последовательности без наблюдения за промежуточным давлением.
13. Э
кономический анализ
Расчет экономических показателей для СХУ производится по корреляционным зависимостям, разработанным в 1985 году профессорами А. И. Константиновым и Л. Г. Мельниченко. С тех пор прошло 18 лет и эти формулы остались справедливы и для нашего времени, однако коэффициенты, использованные в этих формулах для цен 1985 года изменились. В связи с этим, проведя расчет по этим формулам, мы произведем перевод получившихся сумм в доллары по курсу 1985 года.
В 1985 году курс доллара США составлял 82 копейки. Эта цифра позволит примерно получить реальную картину цен оборудования на сегодняшний день.
1. Стоимость испарителя, (руб.):
Спр = Fвн * exp(3,937 – 0,0035 * Fвн) (13.1)
Спр = 7,8 * exp(3,937 – 0,0035 * 7,8) = 389 (руб.)
2. Стоимость рассольных насосов, (руб.):
Снас = 135,2 * V0,585 (13.2)
Снас = 135,2 * 30,50,585 = 998,37 (руб.)
3. Стоимость рыбных насосов, (руб.):
Сбр = 27,33 * Vпр (13.3)
Сбр = 27,33 * 381 = 10412,73 руб.
4. Стоимость батарей рыбных бункеров, (руб.):
Срб = 11,8 * Fрб (13.4)
Срб = 11,8 * 381 = 4495,8 (руб.)
5. Суммарные капитальные затраты, (руб.):
СΣ = Спр + Снас + Сбр + Срб (13.5)
СΣ
=
389 + 998,37 +
10412,78 + 4495,8 = 16295,9 (руб.)
6. Амортизационные отчисления по потребителю холода Сапотр (руб. / год)
Са = 0,095 * К (13.6)
Са = 0,095 * 16295,9 = 1548,11 (руб. / год)
7. Годовые затраты на топливо, масло и др. (руб. / год):
Ст = 0,053 * NΣ * Tхм (13.7)
Ст = 0,053 * 2523 *32 = 4279,01 (руб. / год)
8. Годовые затраты на текущий ремонт (руб. / год):
Ср = 0,057 * К (13.8)
Ср = 0,057 * 16295,5 = 928,87 (руб. / год)
9. Условные затраты, связанные с потерей провозной способности (руб. / год):
Sпс = 3,2*10-5 * Пр * Lм * (300 * Vсху + Мсху) (13.9)
Sпс = 3,2*10-5 * 6 * 6000 (300 * 25 + 130096) = 158510,6 (руб. / год)
10 Целевая функция потребителя холода (руб. / год):
Vпотр = Са + См + Ср + Sпс (13.10)
Vпотр = 1548,11+4279,01+928,87+158510,6 = 165266,6
Определим целевую функцию потребителя холода в долларах США:
Vпотр$ = Vпотр * 0,82 = 135518.6 $
1. Капитальные затраты на компрессоры (руб.):
СкмΣ = 187,6 * VкмΣ (13.11)
СкмΣ = 187,6 * 11090,7 = 25391 (руб.)
2. Капитальные затраты на конденсаторы (руб.):
СкдΣ = (654 * W * dвн + 20) * Fвн * β (13.12)
СкдΣ = (654 * 1,5 * 0,0154 + 20) * 137 * 0,664 = 12193,65 (руб.)
3. Капитальные затраты на ресиверы (руб.):
СресΣ = 122,35 Vрес + 213 (13.13)
СресΣ = 122,35 * 1367 + 213 = 1452,1 (руб.)
4. Капитальные затраты на водяные насосы (руб.):
СвнΣ= 135,2 * V0,585 (13.14)
СвнΣ= 135,2 * 692,30,585 = 6202,24 (руб.)
5. Капитальные затраты на вспомогательное оборудование (руб.):
Свсп = 0,08 * СкмΣ (13.15)
Свсп = 0,08 * 25391,3 = 2031,3 (руб.)
6. Сумма капитальных затрат по ХМ (руб.):
Кхм = Скм + Скд + Срес + Свн + Свсп (13.16)
Кхм = 25391,3+12193,65+1452,1+6202,24+2031,3 = 47270,6 (руб.)
7. Амортизационные отчисления по ХМ (руб./год):
Сахм = 0,095 * Кхм (13.17)
Сахм = 0,095 * 47270,6 = 4490,71 (руб./год)
8. Годовые затраты на топливо, масло и др. (руб./год):
Стхм = 0,553 * NΣ * Тхм (13.18)
Стхм = 0,553 * 185 * 624 = 8673,29 (руб./год)
9. Годовые затраты на текущий ремонт:
Срхм = 0,057 * Кхм (13.19)
Срхм = 0,057 * 47270,6 = 2694,42 руб./год
10. Годовые затраты за заправку и дозаправку хладагента (руб./год):
Сха = 1,0720 * Q0 (13.20)
Сха = 1,0720 * 170 = 182,24 (руб./год)
11. Условные затраты,
связанные с потерей провозной способности (руб./год):
Sпс = 3,2*10-5 * Пр * Lм * (300 * Vсху + Мсху) (13.21)
Sпс = 3,2*10-5 * 4 * 6000 * (300 * 20 = 15000) = 41128,3 (руб./год)
12. Целевая функция генератора холода ХМ:
Vхм = Са + Ст + Ср + Сха + Sпс (13.22)
Vхм = 4490,71+8673,29+2694,42+182,24+41128,3=57168,96 руб.
Определим целевую
функцию генератора холода ХМ в долларах США:
Vхм$ = 57168,96 * 0,82 = 46878,6 $
13. Целевая функция судовой холодильной установки:
V = Vпотр + Vхм (13.23)
V = 165266,6 + 57168,96 = 222435,56 руб.
14. Целевая функция судовой холодильной установки в долларах США:
V$ = Vпотр$ + Vхм$ (13.24)
V$ = 13558,6 + 46878,6 = 182397,2 $
15. Целевая функция СХУ в долларах США при курсе на сегодняшний день в размере 24 рублей 50 копеек составит:
V$ = 9079,002 $
14. Список литературы.
1. Константинов Л. И., Мельниченко Л. Г. Судовые холодильные установки. – М.: Пищ.промышленность. – 1978. – 448 с.
2. Константинов Л. И., Мельниченко Л. Г. Расчеты холодильных машин и установки. – М.: Агропромиздат. – 1991. – 527 с.
3. Правила классификации и постройки морских судов. Регистр СССР. В 2 т. – М.: Транспорт. – т.2 – 1990.- 531 с.
4. Правила технической эксплуатации холодильных установок на судах флота рыбной промышленности. – Л.: Транспорт. – 1989. – 135 с.
5. Правила технической безопасности на судах флота рыбной промышленности. – Л.: Транспорт. – 1987. – 248 с.