рефераты
Главная

Рефераты по рекламе

Рефераты по физике

Рефераты по философии

Рефераты по финансам

Рефераты по химии

Рефераты по хозяйственному праву

Рефераты по цифровым устройствам

Рефераты по экологическому праву

Рефераты по экономико-математическому моделированию

Рефераты по экономической географии

Рефераты по экономической теории

Рефераты по этике

Рефераты по юриспруденции

Рефераты по языковедению

Рефераты по юридическим наукам

Рефераты по истории

Рефераты по компьютерным наукам

Рефераты по медицинским наукам

Рефераты по финансовым наукам

Рефераты по управленческим наукам

Психология и педагогика

Промышленность производство

Биология и химия

Языкознание филология

Издательское дело и полиграфия

Рефераты по краеведению и этнографии

Рефераты по религии и мифологии

Рефераты по медицине

Рефераты по сексологии

Рефераты по информатике программированию

Краткое содержание произведений

Реферат: Экспериментальные исследования электромагнитной индукции (№28)

Реферат: Экспериментальные исследования электромагнитной индукции (№28)

Нижегородский  Государственный Технический Университет.

Лабораторная работа по физике №2-28.

Экспериментальные исследования электромагнитной индукции.


Выполнил студент

Группы 99 – ЭТУ

Наумов Антон Николаевич

Проверил:


Н. Новгород 2000г.

Цель работы: экспериментальное исследование зависимости ЭДС индукции от ориентации контура в магнитном поле, измерение взаимной индуктивности двух индуктивно связанных катушек, индуктивности одной из них, исследование зависимости поля от времени в RL-цепи при переходных процессах.

 

Теоретическая часть.

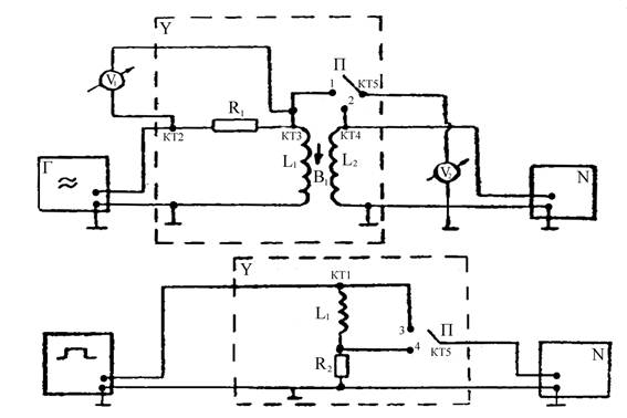
Схема экспериментальной установки.

Опыт 1. Исследование электромагнитной индукции, взаимоиндукции, самоиндукции.

f=200 Гц, U=8 В - на генераторе, Uv1 = 8 В - эффективное.

 a(угол между катушками)=0°.

Снимаем значения с L1 и L2:

U (L1)=0,19 В, U (L2)=0,04 В, на осциллографе получаем:

Развертка 2 мс/см.

 Um=

 Гц.


Опыт 2. Исследование зависимости ЭДС индукции (взаимоиндукции) от частоты (скорости) изменения магнитного поля.

FÎ[200, 2000] Гц; Df=200 Гц; Uэффект=8 В.

f,Гц

200 400 600 800 1000 1200 1400 1600 1800 2000

e2,B

0,04 0,10 0,15 0,20 0,27 0,32 0,37 0,43 0,49 0,54

                       

m21(f=400 Гц)=;

Расчет погрешности:

1.  

2.  

3.  

Опыт 3. Исследование зависимости ЭДС индукции от ориентации контура в магнитном поле.

f=2000 Гц; a[0°;180°]; Da = 15°;

a,°

0 15 30 45 60 75 90 105 120 135 150 165 180

e2(ЭФ),В

0,55 0,51 0,43 0,33 0,23 0,08 0 0,08 0,20 0,30 0,42 0,50 0,55

e2(ТЕОР),В

0,49 0,47 0,42 0,35 0,24 0,12 0 -0,12 -0,24 -0,35 -0,42 -0,47 -0,49

Опыт 4. Исследование зависимости ЭДС самоиндукции от частоты синусоидального сигнала.

f[500;2000] Гц; Df=250 Гц, R1=16000 Ом.

f,Гц

500 750 1000 1250 1500 1750 2000

e1ЭФ

0,50 0,74 0,99 1,22 1,49 1,73 1,98

XL,Ом

707,34 1046,86 1400,53 1725,91 2107,87 2447,39 2801,06

Расчет погрешностей:

Опыт 5. Исследование переходных процессов в LR - цепи.

tU=1 мс, f=100 Гц, U0=3 B.

                             

Вывод: Экспериментально исследовали зависимость ЭДС индукции от ориентации контура в магнитном поле, измерили взаимную индуктивность двух индуктивно связанных катушек и нашли индуктивность одной из них. Исследовали зависимость тока от времени в LR-цепи при переходных процессах.


© 2012 Рефераты, курсовые и дипломные работы.