![]() |
|||||||||||||||||||||||||||||||||||||||||||||||||||||||||||||||||||||||||||||||||||||||||||||||||||||||||||||||||||||||||||||||||||||||||||||||||||||||||||||||||||||||||||||||||||||||||||||||||||||||||||||||||||||||||||||||||||||||||||||||||||||||||||||||||||||||||||||||||||||||||||||||||||||||||||||||||||||||||||||||||||||||||||||||||||||||||||||||||||||||||||||||||||||||||||||||||||||||||||||||||||||||||||||||||||||||||||||||||||||||||||||||||||||||||||||||||||||||||||||||||||||||||||||||||||||||||||||||||||||||||||||||||||||||||||||||||||||||||||||||||||||||||||||||||||||||||||||||||||||||||||||||||||||||||||||||||||||||||||||||||||||||||||||||||||||||||||||||||||||||||||||||||||||||||||||||||||||||||||||||||||||||||||||||||||||||||||||||||||||||||||||||||||||||||||||||||||||||||||||||||||||||||||||||||||||||||||||||||||||||||||||||||||||||||||||||||||||||||||||||||||||||||||||||||||||||||||||||||||||||||||||||||||||||||||||||||||||||||||||||||||||||||||||||||||||||||||||||||||||||
| Главная Рефераты по рекламе Рефераты по физике Рефераты по философии Рефераты по финансам Рефераты по химии Рефераты по хозяйственному праву Рефераты по цифровым устройствам Рефераты по экологическому праву Рефераты по экономико-математическому моделированию Рефераты по экономической географии Рефераты по экономической теории Рефераты по этике Рефераты по юриспруденции Рефераты по языковедению Рефераты по юридическим наукам Рефераты по истории Рефераты по компьютерным наукам Рефераты по медицинским наукам Рефераты по финансовым наукам Рефераты по управленческим наукам Психология и педагогика Промышленность производство Биология и химия Языкознание филология Издательское дело и полиграфия Рефераты по краеведению и этнографии Рефераты по религии и мифологии Рефераты по медицине Рефераты по сексологии Рефераты по информатике программированию Краткое содержание произведений |
Реферат: Выбор схемы развития районной электрической сетиРеферат: Выбор схемы развития районной электрической сетиРеферат. Целью настоящей работы является выбор наилучшей в технико-экономическом смысле схемы развития районной электрической сети при соблюдении заданных требований к надежности схемы электроснабжения и к качеству электроэнергии отпускаемой потребителям, непосредственное проектирование подстанции. Необходимо произвести подключение нового потребителя к уже существующей исходной электрической сети. Рассмотрено три варианта подключения проектируемой подстанции № 10. Проектирование производилось с учетом климатических условий, в которых находится подстанция. В работе приведены расчеты нормальных и аварийных режимов всех рассматриваемых вариантов. Произведен выбор сечений проводов линий электропередач для каждого варианта. Произведено технико-экономическое сравнение вариантов. В результате чего был выбран наиболее оптимальный вариант присоединения проектируемой подстанции к существующей сети. Следующим этапом было проведено проектирование понижающей подстанции 110/10 кВ, выбор числа и мощности силовых трансформаторов, трансформаторов собственных нужд, выбор оборудования и коммутационной аппаратуры. В «Разделе релейная защита» был произведен расчет релейной защиты силового трансформатора. Расчеты нормальных и аварийных режимов выполнены в программе «RASTR». Расчеты токов короткого замыкания выполнены в программе «ТКЗ-3000». Выбор числа и мощности силовых трансформаторов, их тепловой режим работы в зимний и летний периоды выполнены в программе «TRANS». Дипломный проект содержит: Листов – Рисунков – Таблиц – Приложений –3 Перечень листов графических документов.
СодержаниеЗадание на проектирование Реферат Перечень листов графических документов Введение 1. Цель работы и характеристика исходной информации. 2. Проектирование электрической сети 2.1. Разработка вариантов развития сети 2.2. Выбор сечений линий электропередач 2.3. Технико-экономическое сопоставление вариантов развития сети 3. Выбор числа и мощности силовых трансформаторов 3.1. Расчёт режимов систематических нагрузок и аварийных перегрузок трансформатора ТРДН-25000/110/10 (вариант I) 3.2. Расчёт режимов систематических нагрузок и аварийных перегрузок трансформатора ТРДН-16000/110/10 (вариант II). 3.3. Экономическое сопоставление вариантов трансформаторов 4. Анализ установившихся режимов электрической сети. 5. Расчёт токов короткого замыкания. 6. Главная схема электрических соединений. 6.1. Основные требования, предъявляемые к главным схемам распределительных устройств. 6.2. Выбор схемы распределительного устройства высокого напряжения (РУ ВН). 6.3. Выбор оборудования РУ ВН. 6.4. Выбор схемы распределительного устройства низшего напряжения (РУ НН). 6.5. Выбор оборудования (РУ НН). 6.6. Выбор измерительных трансформаторов тока и напряжения. 6.7. Выбор токоведущих частей на РУ НН. 6.8. Собственные нужды и оперативный ток. 6.9. Выбор ограничителей перенапряжения. 7. Конструктивное выполнение подстанции. 8. Релейная защита понижающего трансформатора. 8.1. Расчёт дифференциальной токовой защиты понижающего трансформатора. 8.2. Расчёт МТЗ с блокировкой по минимальному напряжению. 8.3. Расчёт МТЗ от перегрузки. 9. Безопасность и экологичность проекта. 9.1. Краткое описание проектируемого объекта. 9.2. Вредные и опасные факторы. 9.3. Меры безопасности при обслуживании. 9.4. Пожарная безопасность 9.5. Экологичность проекта 9.6. Чрезвычайные ситуации. 9.7. Грозозащита и заземление подстанции. 9.8. Расчёт заземляющих устройств (ЗУ). 10. Смета на сооружение подстанции. Заключение Приложения I.1. Расчёт теплового режима силовых трансформаторов. I.2. Расчёт токов короткого замыкания I.3. Расчёт установившихся режимов Библиографический список Введение.Развитие энергетики России, усиление связей между энергосистемами требует расширение строительства электроэнергетических объектов, в том числе линий электропередач и подстанций напряжением 35-110кВ переменного тока. В настоящее время ЕЭС России включают в себя семь параллельно работающих объединений энергосистем: Центра, Средней Волги, Урала, Северо-запада, Востока, Юга и Сибири. Производство электроэнергии растет во всем мире, что сопровождается ростом числа электроэнергетических систем, которое идет по пути централизации выработки электроэнергии на крупных электростанциях и интенсивного строительства линий электропередач и подстанций. Проектирование электрической сети, включая разработку конфигурации сети и схемы подстанции, является одной из основных задач развития энергетических систем, обеспечивающих надёжное и качественное электроснабжение потребителей. Качественное проектирование является основой надёжного и экономичного функционирования электроэнергетической системы. Задача проектирования электрической сети относится к классу оптимизационных задач, однако не может быть строго решена оптимизационными методами в связи с большой сложностью задачи, обусловленной многокритериальностью, многопараметричностью и динамическим характером задачи, дискретностью и частичной неопределенностью исходных параметров. В этих условиях проектирование электрической сети сводится к разработке конечного числа рациональных вариантов развития электрической сети, обеспечивающих надёжное и качественное электроснабжение потребителей электроэнергией в нормальных и послеаварийных режимах. Выбор наиболее рационального варианта производится по экономическому критерию. При этом все варианты предварительно доводятся до одного уровня качества и надёжности электроснабжения. Экологический, социальный и другие критерии при проектировании сети учитываются в виде ограничений. 1. Цель работы и характеристика исходной информации. Целью дипломного проекта является разработка рационального, в технико-экономическом смысле, варианта электроснабжения потребителей вновь сооружаемой подстанции 10 с соблюдения требований ГОСТ к надёжности и качеству электроэнергии, отпускаемой потребителям, а также разработка электрической схемы и компоновка подстанции, выбора основного оборудования, и оценка работы подстанции в нормальных, аварийных и послеаварийных режимах. Карта-схема района электроснабжения представлена на рис. 1.1, подстанция сооружается в районе Урала со среднегодовой температурой окружающей среды +50С. Источниками электроэнергии в схеме является ГРЭС, работающая на буром угле и соседняя энергосистема, эквивалентированная к узлу 1, мощность которой существенно превышает мощность рассматриваемого района развития сети, поэтому напряжение в узле 1 можно считать неизменным при колебании нагрузок рассматриваемой сети (U1=115кВ). На ГРЭС установлены генераторы ТВВ-200 и трансформаторы ТДЦ-250000/220. Системообразующая сеть 220кВ выполнена проводом АС-400, распределительная сеть 110кВ выполнена проводом АС-240. Потребители электроэнергии подключаемой подстанции №10 включают промышленную и коммунальную нагрузку общей мощностью в максимальном режиме 32 МВт при cosφ=0,87. График нагрузки приведён на рисунке 1.2 и в таблице 1.1. Состав потребителей по категориям надёжности электроснабжения: I категория – 40% II категория – 40% III категория – 20%; Номинальное низшее напряжение подстанции 10 кВ; Число отходящих линий - 16
|
||||||||||||||||||||||||||||||||||||||||||||||||||||||||||||||||||||||||||||||||||||||||||||||||||||||||||||||||||||||||||||||||||||||||||||||||||||||||||||||||||||||||||||||||||||||||||||||||||||||||||||||||||||||||||||||||||||||||||||||||||||||||||||||||||||||||||||||||||||||||||||||||||||||||||||||||||||||||||||||||||||||||||||||||||||||||||||||||||||||||||||||||||||||||||||||||||||||||||||||||||||||||||||||||||||||||||||||||||||||||||||||||||||||||||||||||||||||||||||||||||||||||||||||||||||||||||||||||||||||||||||||||||||||||||||||||||||||||||||||||||||||||||||||||||||||||||||||||||||||||||||||||||||||||||||||||||||||||||||||||||||||||||||||||||||||||||||||||||||||||||||||||||||||||||||||||||||||||||||||||||||||||||||||||||||||||||||||||||||||||||||||||||||||||||||||||||||||||||||||||||||||||||||||||||||||||||||||||||||||||||||||||||||||||||||||||||||||||||||||||||||||||||||||||||||||||||||||||||||||||||||||||||||||||||||||||||||||||||||||||||||||||||||||||||||||||||||||||||||||
|
![]()
![]()
cosφ=0,9
|
|
![]()
![]()
![]()
![]()

9
8 5
P=16,9МВт
3 cosφ=0.9
Р=125МВт
cosφ=0,9
Рис.1.1 Карта-схема района электроснабжения.
График нагрузки характерного зимнего дня

График нагрузки характерного летнего дня

Рис.1.2 График нагрузки трансформаторов.
График нагрузки характерного летнего и зимнего дня.
| Часы суток | 1 | 2 | 3 | 4 | 5 | 6 | 7 | 8 | 9 | 10 | 11 | 12 |
| Зима, % | 40 | 40 | 40 | 40 | 50 | 50 | 40 | 40 | 40 | 40 | 40 | 50 |
| Лето, % | 30 | 30 | 30 | 30 | 40 | 40 | 30 | 30 | 30 | 30 | 30 | 40 |
| Часы суток | 13 | 14 | 15 | 16 | 17 | 18 | 19 | 20 | 21 | 22 | 23 | 24 |
| Зима, % | 40 | 40 | 80 | 100 | 100 | 100 | 100 | 100 | 40 | 40 | 80 | 80 |
| Лето, % | 30 | 30 | 70 | 70 | 80 | 80 | 80 | 70 | 30 | 30 | 70 | 70 |
2. ПРОЕКТИРОВАНИЕ ЭЛЕКТРИЧЕСКОЙ СЕТИ.
2.1. Разработка вариантов развития сети.
На стадии выбора конкурентно способных вариантов развития электрической сети решаются две основные задачи – определение рационального класса напряжения сети и выбор конфигурации сети.
Определение рационального класса напряжения зависит от района, в котором ведётся проектирование, мощности присоединяемых узлов и их удалённости от источников электроэнергии.
Анализ карты-схемы сети (рис.1.1) , расположение и параметры и параметры присоединяемой подстанции №10 однозначно определяют класс напряжения сети 110кВ, так как это напряжение явно выгоднее. И использование другого класса напряжения требует дополнительной ступени трансформации и является нерациональным.
Разработка вариантов развития сети, связанная с присоединением подстанции 10 к сети 110кВ, выполнена при соблюдении следующих основных принципов выбора конфигурации сети:
- сеть должна быть как можно короче географически;
- электрический путь от источников к потребителю должен быть как можно короче;
- существующая сеть должна быть короче;
- каждый вариант развития сети должен удовлетворять требованиям надёжности;
- потребители I и II категории по надёжности электроснабжения должны получать питание от двух независимых источников (по двум или более линиям);
- в послеаварийных режимах (отключение линии, блока на станции) проектируемые и существующие линии не должны перегружаться (ток по линии не должен быть больше длительно допустимого тока по нагреву).
С учётом указанных требований были разработаны варианты присоединения подстанции №10 к энергосистеме.
Вариант I (рис.2.1) предполагает подключение проектируемой подстанции №10 по наиболее короткому пути от узла №7 (строительство двух линий 110кВ общей длиной 20км).
Вариант II (рис.2.2) предполагает присоединение подстанции №10 в кольцо от узлов №7 и №8 (строительство двух линий 110кВ общей длиной 45км).
Вариант III (рис.2.3) предполагает подключение проектируемой подстанции №10 от узла №8 (строительство двух линий 110кВ общей длиной 50км).
Вариант IV (рис.2.4) предполагает подключение проектируемой подстанции №10 в кольцо от узлов №5 и №7 (строительство двух линий 110кВ общей длинной 60км)

32/0.87
10
40/0.85

7
20/0.85



![]()
9
8 5
60/0.85 16.9/0.9
существующая сеть
проектируемая сеть
Рис.2.1 Развитие сети по варианту I

32/0.87 10
![]()
40/0.85
7
20/0.85



![]()
9
8 5
![]()
16.9/0.9
60/0,85
существующая сеть
проектируемая сеть
Рис.2.2 Развитие сети по варианту II

32/0.87 10
40/0.85

7
20/0.85



![]()
9
8 5
![]()
60/0.85 16.9/0.9
существующая сеть
проектируемая сеть


32/0.87 10
40/0.85

7
![]()
20/0.85



![]()
9
8 5
![]()
16.9/0.9
60/0.85
существующая
сеть
проектируемая сеть
Рис. 2.4 Развитие сети по варианту IV
2.2. Выбор сечений линий электропередач.
Выбор сечений линий электропередачи выполняется с использованием экономических токовых интервалов. При этом в зависимости от принципов применяемых при унификации опор зоны экономических сечений могут сдвигаться, поэтому для однозначности проектных решений при выборе сечений оговариваются используемые опоры и таблицы экономических интервалов сечений.
Проектируемая подстанция и сооружаемые линии электропередачи находятся в климатической зоне Урала, относящийся к I району по гололёду. Для строительства линий электропередач используются стальные опоры. Значения экономических токовых интервалов были взяты из таблицы 1.12 [2]. Для выбора сечений линий электропередач предварительно подсчитаны токи нагрузки узлов в максимальном режиме.
Токи нагрузки узлов рассчитываются по формуле:
(2.1)
где Р – мощность подстанции в максимальном режиме
U- номинальное напряжение сети.
Результаты расчётов токов узлов приведены в таблице 2.1
Результаты расчёта токов узлов.
| № узла | Мощность, МВт |
|
Класс напряжения, кВ | Ток нагрузки, А |
| 2 | 110 | 0,9 | 220 | 321 |
| 3 | 125 | 0,9 | 220 | 364 |
| 4 | 80 | 0,9 | 220 | 233 |
| 6 | 130 | 0,9 | 220 | 379 |
| 7 | 40 | 0,85 | 110 | 247 |
| 8 | 60 | 0,85 | 110 | 370 |
| 9 | 20 | 0,85 | 110 | 123 |
| 10 | 32 | 0.87 | 110 | 193 |
| 5 | 16.9 | 0,9 | 220 | 44 |
Расчёт токораспределения в сети для выбора сечений производится по эквивалентным длинам.
Потокораспределение в системообразующей сети остаётся постоянным для всех вариантах присоединения проектируемой подстанции 10 и не зависит от варианта её присоединения. Поэтому по системообразующей сети потокораспределение рассчитывается один раз и в дальнейшем анализе учитываться не будет.
Токораспределение системообразующей сети приведено в
таблице 2.2.
Токораспределение распределительной сети приведено в таблице 2.3…2.5 соответственно для вариантов I-IV. Линии 5-8, 5-7, 8-9 –существующие, сечение линий АС-240.
Токораспределение системообразующей сети.
| № линии | Длина, км | Число линий | Приведённая длина, км | Ток в линиях, А |
| 1-3 | 54 | 1 | 54 | 89 |
| 1-2 | 50 | 2 | 25 | 129 |
| 3-5 | 59 | 1 | 59 | 393 |
| 2-1000 | 70 | 1 | 70 | 575 |
| 4-1000 | 58 | 2 | 29 | 97 |
| 5-1000 | 58 | 2 | 29 | 373 |
| 6-1000 | 62 | 2 | 31 | 242 |
Токораспределение распределительной сети (Вариант I).
| № линии | Длина, км | Число линий | Приведённая длина, км | Ток в линиях, общий, А |
| 5-8 | 40 | 2 | 20 | 512 |
| 5-7 | 46 | 2 | 23 | 262 |
| 8-9 | 20 | 1 | 20 | 143 |
| 7-10 | 40 | 2 | 20 | 206 |
Токораспределение распределительной сети (Вариант II).
| № линии | Длина, км | Число линий | Приведённая длина, км | Ток в линиях, А |
| 5-8 | 40 | 2 | 20 | 592 |
| 5-7 | 46 | 2 | 23 | 384 |
| 8-9 | 20 | 1 | 20 | 268 |
| 7-10 | 20 | 1 | 20 | 254 |
| 8-10 | 25 | 1 | 25 | 162 |
Токораспределение распределительной сети (Вариант III).
| № линии | Длина, км | Число линий | Приведённая длина, км | Ток в линиях, А |
| 5-8 | 40 | 2 | 20 | 720 |
| 5-7 | 46 | 2 | 23 | 258 |
| 8-9 | 20 | 1 | 20 | 170 |
| 8-10 | 50 | 2 | 25 | 206 |
Таблица 2.6
Токораспределение распределительной сети (Вариант IV)
| № линии | Длина, км | Число линий | Приведённая длина, км | Ток в линиях, А |
| 5-8 | 40 | 2 | 20 | 512 |
| 5-7 | 46 | 2 | 23 | 318 |
| 8-9 | 20 | 1 | 20 | 134 |
| 5-10 | 40 | 1 | 40 | 143 |
| 7-10 | 20 | 1 | 20 | 132 |
Выбор сечений линий электропередач.
| № варианта | № линии | Ток на одну цепь, А | Число проектируемых линий | Марка и сечение провода |
| I | 7-10 | 103 | 2 | АС-120 |
| II |
8-10 7-10 |
81 127 |
1 1 |
АС-120 АС-120 |
| III | 8-10 | 103 | 2 | АС-120 |
| IV |
7-10 5-10 |
66 143 |
1 1 |
АС-120 АС-120 |
Проверка выбранных сечений выполняется из условий наиболее тяжёлых аварийных режимов, в качестве которых использованы:
- Обрыв одной из параллельных цепей в радиальной сети;
- Обрыв наиболее нагруженной линии в кольце.
Результаты проверки выбранных сечений для распределительной сети приведены в таблицах 2.8…2.11 соответственно для вариантов I-IV.
Проверка сечений линий распределительной сети (Вариант I).
| № линии |
Сечение |
Число цепей | Вид аварии | Ток на 1 цепь, А | Результат проверки | |
|
Iавар. |
Iдоп. |
|||||
| 5-7 |
АС-240 |
2 | обрыв 5-7 | 431 | 610 | удовл. |
| 7-10 | АС-120 | 2 | обрыв 10-7 | 206 | 390 | удовл. |
Проверка сечений линий распределительной сети (Вариант II).
| № линии |
Сечение |
Число цепей | Вид аварии | Ток на 1 цепь, А | Результат проверки | |
|
Iавар. |
Iдоп. |
|||||
| 5-7 |
АС-240 |
2 | обрыв 5-7 | 335 | 610 | удовл. |
| 5-8 | АС-240 | 2 | обрыв 5-8 | 532 | 610 | удовл. |
| 7-10 | АС-120 | 1 | обрыв 8-10 | 208 | 390 | удовл. |
| 8-10 | АС-120 | 1 | обрыв 7-10 | 208 | 390 | удовл. |
Проверка сечений линий распределительной сети (Вариант III).
| № линии |
Сечение |
Число цепей | Вид аварии | Ток на 1 цепь, А | Результат проверки | |
|
Iавар. |
Iдоп. |
|||||
| 5-8 |
АС-240 |
2 | обрыв 5-8 | 720 | 610 | неудовл. |
| 8-10 | АС-120 | 2 | обрыв 8-10 | 206 | 390 | удовл. |
Таблица 2.11
Проверка сечений линий распределительной сети (Вариант IV).
| № линии |
Сечение |
Число цепей | Вид аварии | Ток на 1 цепь, А | Результат проверки | |
|
Iавар. |
Iдоп. |
|||||
| 5-10 |
АС-120 |
1 | обрыв 7-10 | 209 | 390 | удовл. |
| 7-10 | АС-120 | 1 | обрыв 5-10 | 209 | 390 | удовл. |
Анализ результатов проверки сечений проектируемых линий показывает, что в аварийных режимах по условию длительно допустимого тока не проходит линия 5-8 в варианте III.
Необходимо добавить к существующим линиям третью.

32/0.87 10
40/0.85

7
20/0.85



![]()
9
8 5
![]()
![]()
60/0.85 16.9/0.9
Существующая сеть
Проектируемая сеть
Рис.2.5 Развитие сети по варианту III с усилением линии 5-8
Анализ результатов проверки сечений проектируемых линий показывает, что необходимость усиления остальных линий отсутствует, все линии проходят по длительно допустимому току. Расчёт токов проектируемых линий был выполнен в программе RASTR.
2.3. Технико-экономическое сопоставление вариантов развития сети.
Задача технико-экономического сопоставления вариантов развития электрической сети в общем случае является многокритериальным. При сопоставлении вариантов необходим учёт таких критериев, как экономический, критерий технического прогресса, критерий надёжности и качества, социальный и прочее. Решение в общем случае является очень сложным, и задача сводится к экономическому сопоставлению вариантов, которые обеспечивают надёжное и качественное энергоснабжение потребителей с учётом ограничений по экологии и с выполнением социальных требований.
Критерий по экологии и надёжности учитывается при разработке вариантов развития сети, критерий качество – при анализе электрических режимов для наиболее экономичных вариантов.
В качестве экономического критерия для сравнения вариантов развития использованы приведённые затраты, включая затраты на сооружение линий и подстанций.
руб./год,
где
–
нормативный коэффициент эффективности капитальных вложений, в расчётах
принимается
;
–
капитальные вложения в линии и подстанции
-соответственно
издержки на амортизацию и обслуживание линий
и
подстанций
,
- издержки на возмещение
потерь энергии в электрических сетях;
-
математическое ожидание народнохозяйственного ущерба от нарушения
электроснабжения.
Определение капитальных вложений производится обычно по укрупнённым стоимостным показателям для всего оборудования подстанций и ЛЭП.
Ежегодные издержки
и
определяются суммой
отчислений от капитальных вложений
и
, где
,
- соответственно
коэффициенты отчислений на амортизацию и обслуживание для линий и подстанций
(табл. 2.12).
-
определяется на основе стоимости
сооружения
1 км линии
определённых классов
напряжения, сечения, марки провода, длины линии
,
количество линий ![]()
![]()
-
включает стоимость подстанции без учёта оборудования одинакового для всех
вариантах. Для предварительных расчётов
можно
принять как
,
где
-
число ячеек выключателей 110кВ
-
стоимость одной ячейки (табл.2.12).
,
где
-суммарные
потери мощности в сети в максимальном режиме, определённые для каждой линии![]()
![]()
по всем линиям сети
-
число часов максимальных потерь в год
-
удельная стоимость потерь электроэнергии в рассматриваемом режиме (
)
Для годового числа использования
максимума нагрузки ![]()
ч.
-
суммарные потери х.х. трансформатора.
Учитывая существенную долю в приведённых затратах капиталовложений и издержек на подстанции, а также тот факт, что во всех вариантах число, мощность и типы трансформаторов, число и типы выключателей не зависят от схемы сети, учёт подстанционных затрат не выполняется.
Все расчёты выполнены в ценах 1985 года и сведены в табл.2.13
Таблица 2.12
Экономическое сравнение вариантов развития сети.
| № варианта | ВариантI | ВариантII | ВариантIII | ВариантIV |
| Число выключателей добавляемых к схеме. | 8 | 9 | 6 | 9 |
| Число выключателей учитываемых в сравнении | 2 | 3 | 0 | 3 |
| Капитальные вложения в линии (тыс. руб.) |
11.4x x20x2=524.4 |
11.4x20+ 11.4x25= =547.2 |
14x20+ +(11.4x25)xx2=850 |
11,4х20+ +11,4х40= =718,2 |
| Капитальные вложения в подстанцию (тыс. руб.) | 70 | 105 | 0 | 105 |
|
Сумма капитальных вложений
|
524,4+70=594,4 | 547,2+105=652,2 | 850+0=850 |
718,2+105= =823,2 |
| Потери мощности из программы «RASTR», (мВт) | 3,04 | 3,05 | 2,338 | 2,307 |
|
Издержки на амортизацию и обслуживание ПС
|
0,094х70= 6,58 |
0,094х105=9,87 | 0 | 0,094х105=9,87 |
|
Издержки на амортизацию и обслуживание ВЛ
|
0,028х х524,4= =14,68 |
0,028х 547,2= =15,32 |
0,028х 850= =23,8 |
0,028х 718,2= =20,1 |
|
Издержки на потери электроэнергии
(тыс. руб.) |
153,54 | 154,04 | 118 | 116,5 |
| Число часов max потерь (час/год) | 2886 | 2886 | 2886 | 2886 |
|
Приведённые затраты
(тыс. руб.) |
249,14 | 260,23 | 283,5 | 286,42 |
| Соотношение вариантов, % | 1 | 1,04 | 1,13 | 1,14 |
Анализ результатов сопоставления вариантов развития сети показывает, что наиболее экономичным является вариант №1. Этот вариант принимается к дальнейшему рассмотрению по критериям качества электроэнергии.
3. Выбор числа и мощности силовых трансформаторов.
3.1. Расчёт режимов систематических и аварийных перегрузок трансформатора ТРДН-25000/110 на подстанции №10 (вариант I).
Расчёт произведён с применением программы TRANS.
Получены следующие результаты расчёта, в зависимости от режима.
- износ изоляции – 0.0003 о.е.;
- недоотпуск электроэнергии – 0.00 МВт*ч/сут.;
- износ изоляции – 1,7827 о.е.;
- недоотпуск электроэнергии – 0,00 МВт*ч/сут.;
Расчёт данного режима показывает, что условия допустимости аварийных перегрузок не выполняется. С целью введения теплового режима в допустимую область произведена коррекция графика нагрузки (отключение части потребителей) таким образом, чтобы недоотпуск электроэнергии потребителям был минимальным.
Скорректированный зимний график нагрузки показан на рис. 3.1.
График нагрузки характерного зимнего дня

Рис.3.1 Скорректированный зимний график нагрузки с указанием номинальной мощности трансформатора.
График нагрузки характерного летнего дня

Рис.3.2 Летний график нагрузки с указанием номинальной мощности трансформатора.
Летний график нагрузки.
- износ изоляции – 0,0007 о.е.;
- недоотпуск электроэнергии – 0,00 МВт*ч/сут.;
- износ изоляции – 0,1385 о.е.;
- недоотпуск электроэнергии – 0,00 МВт*ч/сут.;
Капиталовложения – 131 тыс. руб.;
Годовые потери электроэнергии - 850549 кВт*ч/год;
Стоимость годовых потерь – 13 тыс. руб.;
Приведённые затраты (без ущерба) составляют - 41 тыс. руб.
Расчёт показал, что при установке на проектируемой подстанции трансформатора типа ТРДН-25000/110 условия допустимости систематических и аварийных перегрузок во всех режимах соблюдается, недоотпуска электроэнергии нет. Общие затраты на вариант I будут равны приведённым.
З(I) = 41тыс. руб.
3.2. Расчёт режимов систематических и аварийных перегрузок трансформатора ТРДН-16000/110 на подстанции №10 (вариант II).
Расчёт произведён с применением программы TRANS.
Получены следующие результаты расчёта, в зависимости от режима.
- износ изоляции – 0,0189 о.е.;
- недоотпуск электроэнергии – 0,00 МВт*ч/сут.;
- износ изоляции – 212.1621 о.е.;
- недоотпуск электроэнергии – 50.02 МВт*ч/сут.;
Летний график нагрузки.
- износ изоляции – 0,0087 о.е.;
- недоотпуск электроэнергии – 0,00 МВт*ч/сут.;
- износ изоляции – 170.4378 о.е.;
- недоотпуск электроэнергии – 17.29 МВт*ч/сут.;
Капиталовложения – 96 тыс. руб.;
Годовые потери электроэнергии - 1028792 кВт*ч/год;
Стоимость годовых потерь – 15 тыс. руб.;
Приведённые затраты (без ущерба) составляют - 36 тыс. руб.
Расчёт показал, что при установке на проектируемой подстанции трансформатора типа ТРДН-16000/110 есть недоотпуск электроэнергии потребителям. Ущерб от недоотпуска электроэнергии определим по следующей формуле:
![]()
=0,6 руб/кВт*ч – удельный ущерб от
недоотпуска электроэнергии потребителям
- вероятная длительность простоя
трансформатора
=0,02 отк/год - вероятность отказа
трансформатора;
=720 ч/отказ - время восстановления
трансформатора;
- количество трансформаторов.
Так как отказы в зимний и летний периоды имеют различные недоотпуски электроэнергии потребителям, разделим вероятную длительность простоя пропорционально числу зимних и летних дней.
час/год
час/год
час/год
|
= 26,20 тыс.руб/год.
Определим приведённые затраты по варианту II с учётом ущерба от недоотпуска электроэнергии потребителям.
З(II) = З + У = 36 + 26,20 = 62,20 тыс.руб.
3.3. Экономическое сопоставление вариантов трансформаторов.
Окончательный выбор варианта выполняется по минимуму приведённых затрат с учётом ущерба от недоотпуска электроэнергии потребителям. Определим (в относительных единицах) затраты варианта I, приняв затраты варианта II за единицу:
![]() |
|||
|
Расчёт показывает, что вариант I дешевле варианта II. Исходя из этого для дальнейшего рассмотрения выбираем вариант установки на подстанции двух трансформаторов типа ТРДН-25000/110. Результаты экономического сопоставления вариантов выбора трансформаторов сведены в табл. 3.1.
| Вариант | I | II |
| Трансформатор | 2 ТРДН–25000/110 | 2 ТРДН–16000/110 |
| Капитальные вложения, тыс.руб. | 131 | 96 |
| Стоимость годовых потерь, тыс.руб. | 13 | 15 |
| Годовые потери электроэнергии, кВт*ч/год | 850549 | 1028792 |
|
Недоотпуск электроэнергии,МВт*ч/сут. - зимой - летом |
0 0 |
50,02 17,29 |
| Ущерб от недоотпуска электроэнергии | 0 | 26,20 |
| Приведённые затраты, тыс.руб. | 41 | 62,20 |
| % | 100 | 151,7 |
4. АНАЛИЗ УСТАНОВИВШИХСЯ РЕЖИМОВ ЭЛЕКТРИЧЕСКОЙ СЕТИ.
Расчёт и анализ установившихся режимов электрической сети выполняется с целью проверки качества электроэнергии, отпускаемой потребителям. Результаты расчётов используются для выработки решений по вводу режимов в допустимую область по уровням напряжения в узлах сети и перетокам по линиям.
Расчёт и анализ установившихся режимов выполнены для лучшего варианта развития электрической сети, показанного на рисунке 2.2 с установленной на подстанции 10 двух трансформаторов ТРДН-25000/110-У1.
Расчёты установившихся режимов электрической сети выполняется на базе вычислительного комплекса RASTR. Алгоритм RASTRа основан на использовании уравнения узловых напряжений для расчёта установившихся режимов электрической сети. Система уравнений узловых напряжений решается ускоренным методом Зейделя.
Согласно ГОСТ на качество электроэнергии допустимые отклонения напряжения на шинах от номинального составляет:
- в нормальных режимах – 5%
- в аварийных – 10%
- в нормальных режимах – (9,5-10,5)кВ;
- в аврийных режимах – (9-11)кВ.
В проектируемой
электрической сети предусмотрены средства регулирования напряжения. На
электростанции с помощью изменения тока возбуждения может быть изменена выдача
реактивной мощности ГРЭС. Допустимые колебания реактивной мощности при выдаче
номинальной активной соответствуют допустимым значениям
на ГРЭС и приведены в табл.
4.1
Таблица 4.1
Допустимые значения реактивной мощности ГРЭС.
| Активная мощность ГРЭС, МВт |
|
Реактивная мощность ГРЭС, МВар |
| 800 | 0,95 | 262 |
| 800 | 0,8 | 600 |
Регулирование напряжения
на подстанции может быть выполнено с помощью РПН трансформаторов, позволяющих
менять коэффициент трансформации под нагрузкой. На трансформаторах
ТРДН-25000/110 пределы регулирования составляют
в
нейтрале обмотки высокого напряжения. При расчёте с помощью вычислительного
комплекса RASTR коэффициенты трансформации
вычисляются как отношение напряжения низшей обмотки к напряжению высшей и
поэтому всегда меньше единицы. Значения коэффициентов трансформации
ТРДН-25000/110 приведены в табл.4.2.
Таблица 4.2
Значения коэффициента трансформации трансформатора ТРДН-25000/110.
| Номер отпайки | Коэффициент трансформации | Номер отпайки | Коэффициент трансформации |
| 0 | 0,091 | +1 | 0,09 |
| -9 | 0,109 | +2 | 0,088 |
| -8 | 0,106 | +3 | 0,087 |
| -7 | 0,104 | +4 | 0,085 |
| -6 | 0,102 | +5 | 0,084 |
| -5 | 0,1 | +6 | 0,082 |
| -4 | 0,098 | +7 | 0,081 |
| -3 | 0,097 | +8 | 0,08 |
| -2 | 0,095 | +9 | 0,079 |
| -1 | 0,093 |
Расчёты параметров установившихся режимов приведены для следующих ниже вариантах.
Нормальный режим максимальных нагрузок (рис.4.1, приложение I-3)
При
проведении анализа выявлено, что во всех узлах нагрузки
напряжение в допустимых пределах. Напряжение на подстанции 10 в
норме - 10,1кВ. Коэффициенты трансформации на трансформаторах ГРЭС и в узле 5 –
номинальные, в узлах распределительной сети коэффициенты трансформации равны:
- Узел 8 – 0,093 (№ отпайки -0);
- Узел 7 – 0,095 (№ отпайки -1);
- Узел 9 – 0,095 (№ отпайки -1);
- Узел 10 – 0,098 (№ отпайки -1).
Аварийный режим максимальных нагрузок – отключение одного из автотрансформаторов. Для ввода режима в допустимую область потребовалось установить коэффициент трансформации:
- Узел 8 – 0,1 (№ отпайки -2);
- Узел 7 – 0,1 (№ отпайки -4);
- Узел 9 – 0,1 (№ отпайки -5);
- Узел 10 – 0,106 (№ отпайки -4).
Напряжение на шинах 10кВ потребителя соответствует требованиям ГОСТ и равно 10,0кВ. Результаты расчёта приведены на Рис.4.2 и приложении I-3.
Аварийный режим максимальных нагрузок – отключение линии 5-1000. Для ввода режима в допустимую область потребовалось установить коэффициент трансформации:
- Узел 8 – 0,1 (№ отпайки -5);
- Узел 7 – 0,1 (№ отпайки -4);
- Узел 9 – 0,1 (№ отпайки -4);
- Узел 10 – 0,106 (№ отпайки -4).
Напряжение на шинах 10кВ потребителя соответствует требованиям ГОСТ и равно 10,0кВ. Результаты расчёта приведены на Рис.4.3 и приложении I-3.
Аварийный режим максимальных нагрузок – отключение одного из трансформаторов узла 10. Для ввода режима в допустимую область потребовалось установить коэффициент трансформации:
- Узел 8 – 0,095 (№ отпайки -2);
- Узел 7 – 0,095 (№ отпайки -2);
- Узел 9 – 0,095 (№ отпайки -2);
- Узел 10 – 0,109 (№ отпайки -9).
Напряжение на шинах 10кВ потребителя соответствует требованиям ГОСТ и равно 9,8кВ. Результаты расчёта приведены на Рис.4.5 и приложении I-3.
Таким образом, анализ установившихся режимов наилучшего варианта развития сети позволяет сделать вывод о том, что качество электроэнергии в выбранном варианте соответствует ГОСТ и дополнительных средств регулирования напряжения не требуется.
5. РАСЧЁТ ТОКОВ КОРОТКОГО ЗАМЫКАНИЯ.
Расчёт токов короткого замыкания (ТКЗ) выполняется для обоснования выбора оборудования подстанций и средств релейной защиты и автоматики.
При расчёте ТКЗ обычно используются следующие допущения:
- Не учитываются токи нагрузок, токи намагничивания трансформаторов, ёмкостные токи линий электропередач;
- Не учитываются активные сопротивления генераторов;
- Трёхфазная сеть рассматривается, как строго симметричная.
Схема замещения для расчёта ТКЗ составляется по расчётной схеме электрической сети. Все элементы сети замещаются соответствующим сопротивлением и указываются ЭДС источников питания. Затем схема сети сворачивается относительно точки КЗ, источники питания объединяются и находится эквивалентная ЭДС схемы Еэкв и результирующее сопротивление сети от источников питания до точки КЗ Zэкв. По найденным результирующим ЭДС и сопротивлению находится периодическая составляющая суммарного тока короткого замыкания:
(5.1)
Ударный ток короткого замыкания определяется как
(5.2),
где
- ударный коэффициент,
который составляет
(табл.5.1).
Расчёт ТКЗ выполняется
для наиболее экономичного варианта развития электрической сети (вариантI рис.2.1) с установкой на подстанции
10 двух трансформаторов ТРДН-25000/110. Схема замещения сети для расчёта ТКЗ
приведена на рис. 5.1. Синхронные генераторы в схеме представлены
сверхпереходными ЭДС и сопротивлением
(для
блоков 200МВт равным 0,19о.е. и приведёнными к номинальному генераторному
напряжению 15,75кВ). Параметры трансформаторов в расчётной схеме приведены к
номинальному высшему напряжению, параметры линий электропередач определены по
удельным сопротивлениям соответствующих сетей.
Определение периодической составляющей суммарного тока КЗ выполняется с использованием комплекса программы «TKZ3000» . Основные результаты расчёта токов приведены в таблице 5.1 и в приложении I-2.
Токи трёхфазного короткого замыкания.
| Режим | Точка КЗ |
Uном, кВ |
Jmax, кА |
Jуд, кА |
| 1. Параллельная работа трансформаторов с высокой и низкой стороны. |
10 15 |
110 10 |
4.152 16.349 |
10.082 39.698 |
| 2. Раздельная работа трансформаторов. |
10 15 |
110 10 |
4.152 9.957 |
10.082 24.177 |
| 3. Параллельная работа трансформаторов с высокой и низкой стороны, питание по одной ЛЭП. |
10 15 |
110 10 |
3.377 15.119 |
8.200 36.712 |
| 4. Раздельная работа трансформаторов по низкой стороне и параллельная работа трансформаторов по высокой стороне, питание по одной ЛЭП. |
10 15 |
110 10 |
3.377 9.489 |
8.200 23.041 |
6. ГЛАВНАЯ СХЕМА ЭЛЕКТРИЧЕСКИХ СОЕДИНЕНИЙ.
6.1. Основные требования к главным схемам распределительных устройств.
Главная схема (ГС) электрических соединений энергообъекта – это совокупность основного электротехнического оборудования, коммутационной аппаратуры и токоведущих частей, отражающая порядок соединения их между собой.
В общем случае элементы главной схемы электрических соединений можно разделить на две части:
- Внешние присоединения (далее присоединения);
- Генераторы, блоки генератор-трансформатор, линия электропередач, шунтирующие реакторы;
- Внутренние элементы, которые в свою очередь можно разделить на:
Схемообразующие - элементы, образующие структуру схемы (коммутационная аппаратура – выключатели, разъединители, отделители и т.д., и токоведущие части – сборные шины, участки токопроводов, токоограничивающие реакторы);
- Вспомогательные – элементы, предназначенные для обеспечения нормальной работы ГС (трансформаторы тока, напряжения, разрядники и т.д.).
Тенденция концентрации мощности на энергетических объектах остро ставит задачу проблемы надёжности и экономичности электрических систем (ЭЭС) в целом и в частности, проблему создания надёжных и экономичных главных схем электрических соединений энергообъектов и их распределительных устройств (РУ).
Благодаря уникальности объектов и значительной неопределённости исходных данных процесс выбора главной схемы – всегда результат технико-экономического сравнения конкурентно способных вариантов, цель которого – выявить наиболее предпочтительный из них с точки зрения удовлетворения заданного набора качественных и количественных условий. Учёт экономических, технических и социальных последствий, связанных с различной степенью надёжности ГС, представляет в настоящее время наибольшую сложность этапа технико-экономического сравнения схем. Это связано, в первую очередь, с недостаточностью исходных данных (особенно статистических характеристик надёжности), сложностью формулирования и определения показателей надёжности ГС в целом и ущербов от недоотпуска электроэнергии и от нарушений устойчивости параллельной работы ЭЭС.
Основные назначения схем электрических соединений энергообъектов заключается в обеспечении связи присоединений между собой в различных режимах работы. Именно это определяет следующие основные требования к ГС:
- Надёжность – повреждение в каком-либо Присоединении или внутреннем элементе, по возможности, не должны приводить к потере питания исправных присоединений;
- Ремонтопригодность – вывод в ремонт, какого либо Присоединения или внутреннего элемента не должны, по возможности, приводить к потере питания исправных присоединений и снижению надёжности их питания;
- Гибкость – возможность быстрого восстановления питания исправных присоединений;
- Возможность расширения – возможность подключения к схеме новых присоединений без существенных изменений существующей части;
- Простота и наглядность – для снижения возможных ошибок эксплуатационного персонала;
- Экономичность – минимальная стоимость, при условии выполнения выше перечисленных требований.
Анализ надёжности схем электрических соединений осуществляется путём оценки последствий различных аварийных ситуаций, которые могут возникнуть на присоединениях и элементах ГС. Условно аварийные ситуации в ГС можно разбить на три группы:
- аварийные ситуации типа «отказ» - отказ какого-либо Присоединения или элемента ГС, возникающий при нормально работающей ГС;
- аварийные ситуации типа «ремонт» - ремонт какого-либо Присоединения или элемента ГС;
- аварийные ситуации типа «ремонт+отказ» - отказ какого-либо Присоединения или элемента ГС, возникающий в период проведения ремонтов элементов ГС.
Все известные в настоящее время ГС основаны на следующих принципах подключения присоединений:
- присоединение коммутируется одним выключателем;
- присоединение коммутируется двумя выключателями;
- присоединение коммутируется тремя и более выключателями;
В настоящее время разработано минимальное количество типовых схем РУ, охватывающих большинство встречающихся в практике случаев проектирования ПС и переключательных пунктов и позволяющих при этом достичь наиболее экономичных унифицированных решений. Для разработанного набора схем РУ выполняются типовые проектные решения компоновок сооружений, установки оборудования, устройств управления, релейной защиты, автоматики и строительной части ПС.
Применение типовых схем является обязательным при проектировании ПС. Применение нетиповых схем допускается при наличии соответствующих технико-экономических обоснований.
Проектирование схем РУ ПС сводится к выбору схемы из числа типовых в соответствии с правилами их применения.
6.2. Выбор схемы распределительного устройства высокого напряжения (РУВН).
К РУВН проектируемой подстанции подключаются две ВЛ и два трансформатора.
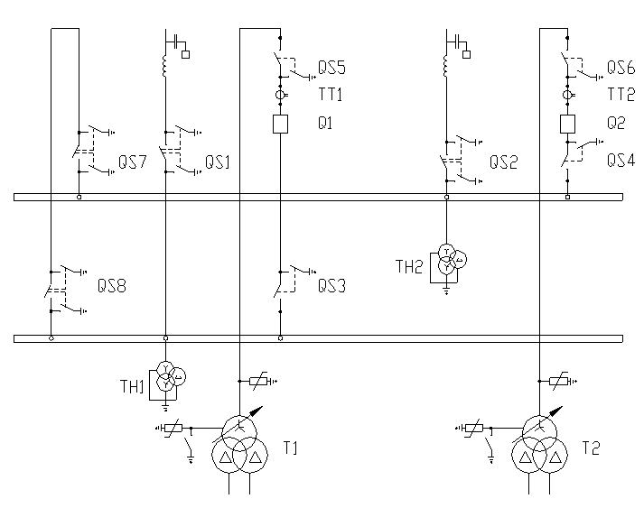
Подстанция относится к классу тупиковых подстанций. Для данного класса напряжения, набора внешних присоединений и мощности трансформаторов, с учётом того, что применение отделителей в условиях холодного климата не рекомендуется, принимаем к установке на проектируемой подстанции схему два блока линия трансформатор с неавтоматической перемычкой. (рис.6.1).
В нормальном режиме все коммутационное оборудование включено, за исключением разъединителей QS7 в ремонтной перемычке. ВЛ W1, W2 – линии, связывающие проектируемую подстанцию с энергосистемой.
Рассмотрим последствия аварийных ситуаций в данной схеме:
Отказ одного из трансформаторов (предположим Т1). При КЗ в Т1 происходит отключение выключателя Q1, питание потребителей подстанции осуществляется через Т2 с учётом его перегрузочной способностью.
Отказ одной линии связи с электростанцией (W1). При КЗ на W1 происходит отключение выключателя Q1, трансформатор Т1 теряет питание. После отключения W1 оперативный персонал отключает повреждённую линию линейным разъединителем, после этого замыкается ранее отключенный QS7, происходит включение Q1 иТ1 и восстанавливает питание.
Отказ одного из выключателей (Q1). При КЗ в Q1 отключается головной выключатель и W1. Питание всех потребителей подстанции осуществляется от W2 и Т2.
Таким образом, из приведённого анализа следует, что в выбранной схеме отсутствует простая (одиночная) аварийная ситуация, приводящая к отключению потребителей проектируемой подстанции.
Наиболее тяжёлой аварийной ситуацией является отказ одной питающих линий (W1) в период ремонта одного из трансформаторов (Т2), но и в этом случае имеется возможность обеспечить питание потребителей проектируемой подстанции от W2 через ремонтную перемычку QS7-QS8 и трансформатор Т1.

6.3. Выбор оборудования РУВН.
В распределительных устройствах ПС содержится большое количество электрических аппаратов и соединяющих их проводников. Выбор аппаратов и расчёт токоведущих частей аппаратов и проводников – важнейший этап проектирования ПС, от которого в значительной степени зависит надёжность её работы.
6.3.1. Выбор выключателей на стороне ВН.
Выключатель – это коммутационный аппарат, предназначенный для включения и отключения тока.
Выключатели предварительно выбираются по условиям работы: внутренняя или наружная установка, морозостойкость или тропическое исполнение, частота коммутаций, требуемые циклы АПВ (однократные, многократные, быстродействующие), степень быстродействия. Кроме того, решается вопрос о применении масляных или воздушных выключателей.
Согласно нормам технологического проектирования ПС в РУ 220кВ и ниже в большинстве случаев устанавливаются баковые маслообъёмные выключатели.
Выбор выключателей выполняется по следующим параметрам:
-
номинальное
напряжение аппарата должно быть больше или равно напряжению установки
;
-
номинальный ток
аппарата должен быть больше или равен току максимальному нагрузки;
;
-
ток отключения
должен быть больше или равен току расчётному
;
-
ток
электродинамической стойкости аппарата должен быть больше или равен ударному
току
;
-
термическая
стойкость аппарата должна быть выше или равна термической стойкости,
рассчитанной для точки короткого замыкания
,
где
- тепловой импульс тока
короткого замыкания по расчёту;
- среднеквадратичное
значение тока за время его протекания (ток термической стойкости) по каталогу;
-длительность протекания
тока термической стойкости по
каталогу, с
Рассчитаем максимальный ток нагрузки:
(6.1)
где
- максимальная нагрузка
подстанции, МВ*А
-номинальное напряжение с
высокой стороны трансформатора, кВ
![]()
Ток короткого замыкания:
Iк.з. = 4,152кА из табл.5.1
Ударный ток короткого замыкания определяется как
(6.2)
|
|
![]()
Тепловой импульс в точке короткого замыкания:
(6.3)
где ![]()
- время действия релейной защиты, с
- время отключения выключателя, с
|
|
![]()
Из справочника [1] выбираем масляный выключатель ВМТ-110Б-20/1000УХЛ1 и проверим его параметры с расчётными величинами.
Таблица 6.1
Выбор выключателей на стороне 110кВ.
| Условия выбора | Расчётные величины |
Каталожные данные выключателя ВМТ-110Б-20/1000УХЛ1 |
|
|
110кВ | 110кВ |
|
|
229А | 1000А |
|
|
4,152кА | 20кА |
|
|
10,082кА | 52кА |
|
|
10,51кА2*с |
202*3=1200кА2*с |
6.3.2. Выбор разъединителей на стороне ВН.
Разъединитель – это контактный коммутационный аппарат, предназначенный для отключения и включения электрической цепи без тока или с незначительным током. При ремонтных работах разъединителем создаётся видимый разрыв между частями, оставшимися под напряжением и аппаратами, выведенными в ремонт. Разъединители позволяют производство следующих операций:
- отключение и включение нейтрали трансформаторов и заземляющих дугогасящих реакторов при отсутствии в сети замыкания на землю;
- зарядного тока шин и оборудования всех напряжений (кроме батарей конденсаторов);
- нагрузочного тока до 15А трёхполюсными разъединителями наружной установки при напряжении 10 кВ и ниже. К разъединителям предъявляются следующие требования:
- создание видимого разрыва в воздухе, электрическая прочность которого соответствует максимальному импульсному напряжению;
- электродинамическая и термическая стойкость при протекании токов короткого замыкания;
- исключение самопроизвольных отключений;
- чёткое включение и отключение при наихудших условиях работы (обледенение, ветер).
Выбор разъединителей выполняется:
-
по напряжению
установки:
;
-
по току:
;
- по конструкции;
-
по
электродинамической стойкости:
;
-
по термической
стойкости:
.
Из справочника [1] выбираем разъединитель РНДЗ.2-110/1000У1 и проверяем его параметры с расчётными величинами.
Таблица 6.2
Выбор разъединителей.
| Условия выбора | Расчётные величины |
Каталожные данные разъединителя РНДЗ.1-110/1000У1 РНДЗ.2-110/1000У1 |
|
|
110кВ | 110кВ |
|
|
229А | 1000А |
|
|
10,082кА | 80кА |
|
|
10,51кА2*с |
31,52*4=3969кА2*с |
6.3.3. Выбор трансформатора тока.
Трансформатор тока предназначен для уменьшения первичного тока до значений наиболее удобных для измерительных приборов и реле, а также для отделения цепей измерения и защиты от первичных цепей высокого напряжения.
Трансформатор тока выбирают:
-
по напряжению
установки
;
-
по току
,
;
Номинальный ток должен быть как можно ближе к рабочему току установки, так как недогрузка первичной обмотки приводит к увеличению погрешностей;
- по конструкции и классу точности;
- по электродинамической стойкости:
; ![]()
где
- ударный ток КЗ по
расчёту;
- кратность электродинамической
стойкости по каталогу;
- номинальный первичный ток
трансформатора тока;
- ток электродинамической
стойкости.
-
по термической
стойкости
; ![]()
где
- тепловой импульс по
расчёту;
- кратность термической
стойкости по каталогу;
- время термической
стойкости по каталогу;
- ток термической стойкости;
-
по вторичной
нагрузке
,
где
-вторичная нагрузка
трансформатора;
- номинальная допустимая
нагрузка трансформатора тока в выбранном классе точности.
Индуктивное сопротивление
токовых невелико, поэтому
.
Вторичная нагрузка состоит из сопротивления приборов, соединительных проводов и
переходного сопротивления контактов:
(6.4)
Сопротивление приборов определяется по выражению:
(6.5)
где
- мощность потребляемая
приборами;
- вторичный
номинальный ток прибора
Сопротивление контактов принимаем 0,1Ом. Сопротивление соединительных проводов зависит от их длины и сечения. Чтобы трансформатор тока работал в выбранном классе точности, необходимо выдержать условие:
, (6.6)
откуда
(6.7)
Сечение соединительных проводов определяем по формуле:
(6.8)
где
- удельное сопротивление
провода с алюминиевыми жилами;
- расчётная длина, зависящая
от схемы соединения трансформатора тока.
Таблица 6.3
Вторичная нагрузка трансформатора тока.
| Прибор | Тип | Нагрузка по фаза, ВА | ||
| А | В | С | ||
| Амперметр | Э-350 | 0,5 | - | - |
| Ваттметр | Д-350 | 0,5 | - | 0,5 |
| Счётчик активной мощности | СА-И670М | 2,5 | 2,5 | 2,5 |
| Счётчик реактивной мощности | СР-4И676 | 2,5 | 2,5 | 2,5 |
| Итого: | 6 | 5 | 5,5 | |
Самая нагруженная Фаза «А». Общее сопротивление приборов:
Ом
Для ТФЗМ 110-У1
Ом
Допустимое сопротивление
провода:
Ом
Для подстанции применяем
кабель с алюминиевыми жилами, ориентировочная длина которого 60м,
трансформаторы тока соединены в неполную звезду, поэтому
, тогда
мм2.
Принимаем контрольный кабель АКРВГ с жилами сечением 4мм2
Ом
Таким образом, вторичная нагрузка составляет:
Ом
Таблица 6.4
Расчёт трансформатора тока 110кВ.
| Расчётные данные | Данные ТФЗМ-110-У1 |
|
|
|
|
|
|
|
|
|
|
|
|
|
|
|
Выбираем трансформатор тока ТФЗМ-110-У1 с коэффициентом трансформации 300/5А, класс точности 0,5Р,10Р/10Р.
6.3.4. Выбор трансформатора напряжения.
Трансформатор напряжения предназначен для понижения высокого напряжения до стандартного значения 100В и для отделения цепей измерения и релейной защиты от первичных цепей высокого напряжения.
Трансформаторы напряжения выбираются:
-
по напряжению
установки
;
- по конструкции и схеме соединения обмоток;
- по классу точности;
-
по вторичной
нагрузке
,
где
- номинальная мощность в
выбранном классе точности. При этом следует иметь в виду, что для однофазных
трансформаторов, соединённых в звезду, принимается суммарная мощность всех трёх
фаз, а для соединённых по схеме открытого треугольника – удвоенная мощность
одного трансформатора;
- нагрузка всех
измерительных приборов и реле, присоединённых к трансформатору напряжения, ВА.
Нагрузка приборов определяется по формуле:
(6.9)
Таблица 6.5
Вторичная нагрузка трансформатора напряжения 110кВ.
| Прибор | Тип | S одной обмотки, ВА | Число обмоток |
|
|
Число приборов | Общая потребная мощность | |
| Р, Вт | Q, Вар | |||||||
| Вольтметр | Э-335 | 2,0 | 1 | 1 | 0 | 1 | 2 | |
| Ваттметр | Д-335 | 1,5 | 2 | 1 | 0 | 1 | 3 | |
| Счётчик активной мощности | СА-И670М | 2,5 | 3 | 0,38 | 0,925 | 1 | 7,5 | 18,2 |
| Счётчик реактивной мощности | СР-4И676 | 2,5 | 3 | 0,38 | 0,925 | 1 | 7,5 | 18,2 |
| Итого: | 20 | 36,5 | ||||||
Вторичная нагрузка
трансформатора напряжения
ВА.
Выбираем трансформатор напряжения НКФ-110-58 со следующими параметрами
-
=110кВ
- номинальное напряжение обмотки:
o первичной –110000/√3В;
o основной вторичной – 100/√3В;
o дополнительной вторичной – 100В;
-
номинальная
мощность в классе точности 0,5
=400ВА.
- предельная мощность 2000ВА.
6.3.5. Выбор токоведущих частей.
Токоведущие части со стороны 110кВ выполняем гибкими проводами. Сечение выбираем по экономической плотности тока.
[1] при Тmax=3000-5000ч для неизолированных шин и
проводов из алюминия.
(6.10)
где
- ток нормального режима,
без перегрузок;
- нормированная плотность тока, А/мм2
(6.11)
![]()
мм2
Принимаем сечение
АС-185/24, ![]()
Проверяем провод по допустимому току
229А<520А
Проверка на схлёстывание
не выполняется, так как
<50кА.
Проверка на термическое действие токов короткого замыкания не выполняется, так как шины выполнены голыми проводами на открытом воздухе.
Проверка на коронирование.
Разряд в виде короны возникает при максимальном значении начальной критической напряжённости электрического поля, кВ/см
(6.12)
где
– коэффициент, учитывающий
шероховатость поверхности провода (для многопроволочных проводов m=0,82).
- радиус провода
Напряженность
электрического поля около поверхности нерасщеплённого провода определяется по
выражению:![]()
(6.13)
где
- линейное напряжение,кВ
- среднее геометрическое расстояние
между проводами фаз, см; при горизонтальном расположении фаз
,
где
- расстояние между
соседними фазами, см.
Провода не будут
коронировать, если наибольшая напряжённость поля у поверхности любого провода
не более
.
Таким образом, условие образования короны можно записать в виде:
![]()
кВ/см
кВ/см
17,63<29,22
Таким образом провод АС-185/24 по условиям короны проходит.
6.4. Выбор схемы распределительного устройства низкого напряжения (РУНН).
В РУ 10кВ в основном применяется схема с одной секционированной системой шин. Как правило, число секций соответствует числу источников питания. Для облегчения аппаратуры в цепи отходящих линий, для снижения сечения кабелей за счёт ограничения ТКЗ, и для обеспечения надёжной работы релейной защиты на ПС применяется раздельная работа трансформаторов. Секционный выключатель имеет устройство автоматического ввода резерва (АВР) и включается при обесточивании одной из секций. Если для ограничения ТКЗ устанавливаются трансформаторы с расщеплёнными обмотками, то применяются две одиночные, секционированные выключателем, системы шин.
В проектируемой схеме для ограничения ТКЗ принимаем следующие мероприятия:
- используем расщепление обмоток НН;
- используем две одиночные, секционированные выключателем, системы сборных шин;
- отключим секционные выключатели.
Выбираем схему РУ 10кВ – две одиночные, секционированные выключателем, системы сборных шин, с раздельной работой двух трансформаторов и используем расщепление обмоток на НН.
6.5. Выбор оборудования РУНН.
Выбор выключателей на стороне НН.
Рассчитаем максимальный ток нагрузки, который будет протекать через вводные и секционные выключатели при отключенном трансформаторе и включенных секционных выключателях.
При равномерном распределении нагрузки между расщеплёнными обмотками трансформатора максимальный рабочий ток для цепей ввода и секционных выключателей
(6.14)
![]()
Для отходящих присоединений:
(6.15)
![]()
В качестве РУ НН выбираем КРУН серии К-47 с выключателем ВКЭ-10-31,5/1600 У3 для ячеек ввода и секционных выключателей, и ВКЭ-10-31/630 У3 для ячеек отходящих линий.
Расчётные величины меньше паспортных данных выключателей, поэтому выбираем выключатели этого типа.
Выбор выключателей на стороне 10кВ.
| Условия выбора | Расчётные величины |
Каталожные данные выключателя для ячеек ввода и секционных выключателей ВКЭ-10-31/1600УХЛ3 |
Каталожные данные выключателя для ячеек отходящих линий ВКЭ-10-31/630УХЛ3 |
|
|
10кВ | 10кВ | 10кВ |
|
|
1201А 109,2А |
1600А - |
- 630А |
|
|
16,349кА | 31,5кА | 31,5кА |
|
|
39,698кА | 80кА | 80кА |
|
|
414 кА2*с |
31,52*4=3969кА2*с |
31,52*4=3969кА2*с |
|
|
![]()
6.6. Выбор измерительных трансформаторов тока и напряжения.
Измерительные трансформаторы предназначены для уменьшения первичных токов и напряжений до значений, наиболее удобных для подключения измерительных приборов, реле защиты, устройств автоматики. Применение измерительных трансформаторов обеспечивает безопасность обслуживающего персонала, так как цепи низкого и высокого напряжения разделены, а также позволяют унифицировать конструкцию измерительных приборов и реле.
Трансформаторы тока (ТТ) выбираем по следующим условиям:
- по конструкции и классу точности;
-
по напряжению
установки
;
-
по первичному
току
; ![]()
Номинальный первичный ток должен быть как можно ближе к расчётному току, так как недогрузка первичной обмотки приводит к увеличению погрешностей.
-
по термической
стойкости
;
-
по вторичной
нагрузке
;
Рабочий ток нагрузки, протекающий по вводным выключателям 10кВ (при работе обоих трансформаторов и равномерном распределении нагрузки по секциям РУ НН):
(6.16)
![]()
Определим максимальный рабочий ток, протекающий по вводным выключателям 10кВ (при отключении одного из трансформаторов и включенных секционных выключателей):
(6.17)
![]()
![]()
|
|
![]()
|
|
Из справочника [1]
выбираем трансформатор тока типа ТЛШ 10 У3 с
=1500А,
=1500/5А, класс точности
вторичной обмотки 0,5/10Р.
Данные расчётов сведены в табл. 6.7
Таблица 6.7
Выбор трансформаторов тока 10кВ.
| Расчётные данные | Данные ТЛШ 10 У3 |
|
|
|
|
|
|
|
|
|
|
|
|
|
|
|
Таблица 6.8
Вторичная нагрузка трансформатора тока.
| Прибор | Тип | Нагрузка по фаза, ВА | ||
| А | В | С | ||
| Амперметр | Э-350 | 0,5 | - | - |
| Ваттметр | Д-350 | 0,5 | - | 0,5 |
| Счётчик активной мощности | СА-И670М | 2,5 | 2,5 | 2,5 |
| Счётчик реактивной мощности | СР-4И676 | 2,5 | 2,5 | 2,5 |
| Итого: | 6 | 5 | 5,5 | |
Самая нагруженная Фаза «А». Общее сопротивление приборов:
Ом
Для ТФЗМ 110-У1
Ом
Допустимое сопротивление
провода:
Ом
Для подстанции применяем кабель с алюминиевыми жилами, ориентировочная длина которого 60м.
мм2.
Принимаем контрольный кабель АКРВГ с жилами сечением 4мм2
Ом
Таким образом, вторичная нагрузка составляет:
Ом
Выбор трансформатора напряжения на НН.
Трансформатор напряжения выбирается:
-
по напряжению
установки
;
- по конструкции и схеме соединения обмоток;
- по классу точности;
-
по вторичной
нагрузке
.
Вторичная нагрузка трансформаторов напряжения приведена в
табл. 6.9
Таблица 6.9
Вторичная нагрузка трансформатора напряжения 10кВ.
| Прибор | Тип | S одной обмотки, ВА | Число обмоток |
|
|
Число приборов | Общая потребная мощность | |
| Р, Вт | Q, Вт | |||||||
| Вольтметр | Э335 | 2,0 | 1 | 1 | 0 | 1 | 2 | |
| Счетчик активной мощности (ввод 10кВ) | СА-И670М | 2,5 | 3 | 0,38 | 0,925 | 1 | 7,5 | 18,2 |
| Счетчик реактивной мощности (ввод 10кВ) | СР-4И676 | 2,5 | 3 | 0,38 | 0,925 | 1 | 7,5 | 18,2 |
| Счетчик активной мощности (линии 10кВ) | СА-И670М | 2,5 | 3 | 0,38 | 0,925 | 6 | 45 | 109,5 |
| Счетчик реактивной мощности (линии 10кВ) | СР-4И676 | 2,5 | 3 | 0,38 | 0,925 | 6 | 45 | 109,5 |
| Итого: | 105 | 255,4 | ||||||
Вторичная нагрузка трансформатора
(6.20)
![]()
Выбираем трансформатор напряжения НТМК-10-71У3.
Три трансформатора
напряжения на одной секции, соединённых в звезду, имеют мощность: 3*120=360ВА,
что больше
. Таким образом,
трансформаторы напряжения будут работать в выбранном классе точности 0,5.
Выбор трансформатора напряжения на второй секции аналогичен.
Для соединения трансформаторов напряжения с приборами принимаем контрольный кабель АКРВГ с сечением жил 2,5 мм2 по условию механической прочности.
6.7. Выбор токоведущих частей на НН.
В цепях линий 6-10кВ вся ошиновка и шины в шкафах КРУ выполняется прямоугольными алюминиевыми шинами, медные шины не используются из-за большой их стоимости.
При токах до 3000А применяют одно- и двухполосные шины, при больших рекомендуется применять шины коробчатого сечения, так как они обеспечивают меньшие потери от эффекта близости и поверхностного эффекта, а также лучшие условия охлаждения.
Сборные шины и ответвления от них к электрическим аппаратам (ошиновка) 6-10кВ из проводников прямоугольного или коробчатого профиля крепятся на опорных фарфоровых изоляторах. Шинодержатели, с помощью которых шины закреплены на изоляторах, допускает продольное смещение шин при их удлинении из-за нагрева. При большой длине шин устанавливаются компенсаторы из тонких полосок того же материала, что и шины.
Наибольший ток в цепях низкого напряжения:
(6.21)
Выбираем алюминиевые однополосные шины сечением 80х8. Расположение шин горизонтальное, расстояние между изоляторами 1,4м, расстояние между фазами 0,8м
Проверка по условию длительного протекания тока:
; 1201<1320А
Проверка на термическую стойкость:
(6.22)
где
- термический коэффициент,
соответствующий разности выделенной теплоты в проводнике (табл.3.14 [4]).
Проводник сечением
будет термически стойким,
если выполняется условие:
.
, (6.23)
что меньше принятого сечения шин 640мм2.
Проверка шин на электродинамическую стойкость и расчёт длины пролёта между изоляторами.
Изменяя длину пролёта
необходимо добиться того, чтобы механический резонанс был исключён, т.е.
. Определим минимальную
длину пролёта:
(6.24)
Где
- длина полета между
изоляторами, м;
– момент инерции
поперечного сечения шины относительно оси, перпендикулярной направлению
изгибающей силы, см4 ;
–
поперечное сечение шины см2
При вертикальном расположении шин момент инерции будет равен:
(6.25)
При горизонтальном:
(6.26)
Длина пролета между изоляторами при вертикальном расположении шин:
(6.27)
Длина пролета между изоляторами при горизонтальном расположении шин:
(6.28)
Механический расчет однополосных шин
Наибольшее удельное усилие при трехфазном КЗ, Н/м , определяется:
(6.29)
Где
– ударный ток; a - расстояние между
фазами
|
|
Равномерно распределенная сила F создает изгибающий момент, Нм:
(6.31)
Где L – длина пролета между опорными изоляторами шинной конструкции, м.
|
|
Напряжение в материале шины, возникающие при воздействии изгибающего момента, Мпа
(6.33)
Где W – момент сопротивления шины относительно оси, перпендикулярной действию усилия, см3
(6.34)
|
|
Шины механически прочны, если ![]()
![]()
–
допустимое механическое напряжение в материале шин, ![]()
Выбранные шины механически прочны, т.к. 7,86< 75
6.8. Собственные нужды и оперативный ток.
Состав потребителей собственных нужд подстанции (СН) зависит от мощности трансформаторов, конструктивного выполнения подстанции, наличия синхронных компенсаторов, типа электрооборудования, способа обслуживания и вида оперативного тока.
Наименьшее количество потребителей СН на подстанциях, выполненных по упрощённым схемам, без синхронных компенсаторов – это электродвигатели обдува трансформаторов, обогрева приводов шкафов КРУН, а также освещение подстанции.
Наиболее ответственными потребителями СН подстанции являются оперативные цепи, система связи, телемеханики, система охлаждения трансформаторов, аварийное освещение, система пожаротушения, электроприёмники компрессорной.
Мощность потребителей СН невелика, поэтому они присоединяются к сети 380/220В, которая получает питание от понижающих трансформаторов.
Мощность трансформаторов СН выбирается по нагрузкам СН с учётом коэффициента загрузки и одновременности, при этом отдельно учитывается летняя и зимняя нагрузки, а также нагрузка в период ремонтных работ на подстанции.
Нагрузка СН подстанции
определяется как по установленной мощности (Ру), с применением
и подсчитывают по формуле:
(6.36)
где
- коэффициент спроса, учитывающий
коэффициенты одновременности и загрузки. В ориентировочных расчётах можно
принять ![]()
При двух трансформаторах СН с постоянным дежурством, мощность трансформаторов выбирается из условия:
(6.37)
- коэффициент допустимой
аварийной перегрузки, его можно принять равным 1,4.
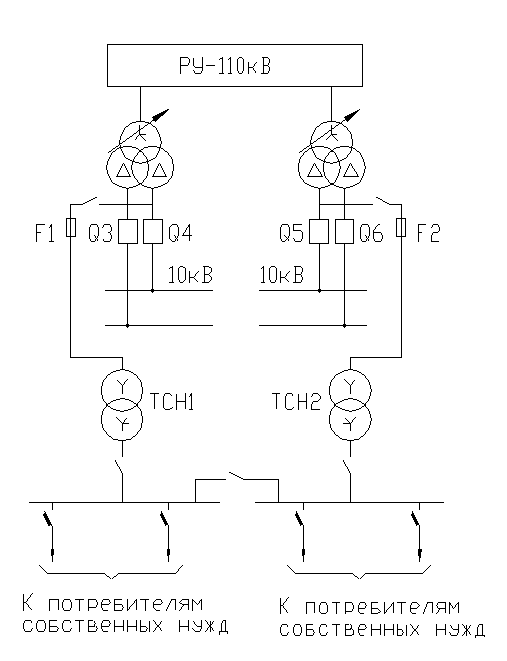
Схема подключения ТСН выбирается из условия надёжного обеспечения питания ответственных потребителей. Выбираем схему питания СН с выпрямленным переменным оперативным током (рис.6.2). Трансформаторы СН присоединяются отпайкой к вводу главных трансформаторов. Такое включение обеспечивает возможность пуска ПС независимо от напряжения в сети 10кВ.

Рис. 6.2 Схема питания собственных нужд.
Таблица 6.10
Нагрузка собственных нужд подстанции.
| Вид потребителя | Установленная мощность |
|
|
Нагрузка | ||
|
Единицы, КВт*кол-во |
Всего, кВт |
кВт |
кВт |
|||
| Охлаждение ТРДН25000/110 | 2,5х2 | 5 | 0,85 | 0,62 | 5 | 3,1 |
| Подогрев выключателей и приводов | 15,8х2 | 31,6 | 1 | 0 | 31,6 | |
| Подогрев шкафов КРУН | 1х22 | 22 | 1 | 0 | 22 | |
| Подогрев приводов разъединителей | 0,6х8 | 4,8 | 1 | 0 | 4,8 | |
| Отопление, освещение, вентиляция | 60 | 1 | 0 | 60 | ||
| ОПУ | ||||||
| Освещение ОРУ-110кВ | 2 | 1 | 0 | 2 | ||
| 125,4 | 3,1 | |||||
Расчётная нагрузка при Кс=0,8:
(6.38)
Принимаем два трансформатора ТМ-100 кВА. При отключении одного трансформатора, второй будет загружен на 125,44/100=1,254 , т.е. меньше чем на 40 %, что допустимо.
6.9. Выбор ограничителей перенапряжений.
Ограничители перенапряжений являются основным средством ограничения атмосферных перенапряжений.
Выбор ограничителей перенапряжения производится в соответствии с номинальным напряжением защищаемого оборудования, уровнем электрической прочности его изоляции и наибольшей возможной величиной напряжения частотой 50Гц между проводом и землёй в месте присоединения ограничителя перенапряжений к сети.
Выбираем ограничитель перенапряжения типа
ОПН-П1-110/88/10/2 УХЛ1
7. Конструктивное выполнение подстанции.
К конструкциям РУ предъявляются следующие основные требования:
1. Надёжность – применительно к конструкциям РУ надёжность достигается за счёт выполнения двух основных правил:
- соблюдение допустимых расстояний между токоведущими частями;
- взаимное расположение токоведущих частей различных цепей;
2. Безопасность – применительно к конструкциям РУ безопасность достигается за счёт исключения попадания обслуживающего персонала под напряжение:
- расположение токоведущих частей на высоте;
- сооружение ограждений.
3. Ремонтопригодность – вывод в ремонт какого либо присоединения или внутреннего элемента не должны по возможности, приводить к потере питания исправных.
4. Пожаробезопасность – сведение к минимуму вероятности возникновения пожара.
5. Возможность расширения – возможность подключение к схеме новых присоединений без существенных изменений существующей части.
6. Простота и надёжность – для снижения возможных ошибок эксплуатационного персонала.
7. Экономичность – минимальная стоимость при условии выполнения выше перечисленных требований.
Классификация РУ делится по типу исполнения и по типу конструкций.
По типу исполнения:
- открытые РУ (ОРУ) – оборудование, расположенное на открытом воздухе. Достоинство ОРУ – невысокая стоимость, хорошая обозреваемость, высокая ремонтопригодность. Недостатки – большая занимаемая площадь, нет защиты от воздействия внешней среды;
- закрытые РУ (ЗРУ) – оборудование, расположенное внутри здания. Достоинство ЗРУ – малая занимаемая площадь, защита от воздействия внешней среды, высокая безопасность. Недостатки – высокая стоимость, плохая обозримость, затруднённость проведения ремонтов.
По типу конструкций:
- сборные РУ – оборудование РУ собирается на месте сооружения;
- комплектные РУ (КРУ) – оборудование РУ собирается в блоки (ячейки) на заводе изготовителе, а на месте сооружения из блоков монтируется РУ. Достоинства КРУ – индустриальность изготовления и монтажа, резкое сокращение сроков монтажа (по сравнению со сборными РУ), высокая безопасность. Недостатки КРУ – относительно высокая стоимость и высокая металлоёмкость.
Выбор типа конструкции определяется условиями площади сооружения и климатическими условиями в районе сооружения.
РУ 110кВ выполнено открытыми (ОРУ) по типовой компановке с учётом возможности расширения (габоритах схемы) двойная система сборных шин с обходной). РУ 10кВ выполнено с помощью ячеек
КРУН К-47.
8. Релейная защита понижающего трансформатора.
Решение о выборе защиты понижающего трансформатора на подстанции принимается с учётом особенностей её электрической схемы, места в энергосистеме, токов и мощности оборудования, а также вид оперативного тока, применяемого на подстанции.
На трансформаторах номинальной мощностью более 6300кВА устанавливаются следующие виды защит:
- дифференциальная защита от повреждений в силовом трансформаторе и на его выводах;
- газовая защита от повреждений внутри бака;
- максимальная токовая защита (МТЗ) с блокировкой по минимальному напряжению, токовая защита обратной последовательности, дистанционная защита от коротких замыканий во внешней сети.
Вид установленной защиты зависит от мощности силового трансформатора и величины токов короткого замыкания;
- МТЗ от симметричной перегрузки.
8.1. Расчёт дифференциальной токовой защиты понижающего трансформатора.
Расчёт дифференциальной токовой защиты выполняется на реле серии ДЗТ-11, рекомендуемого для использования в схемах защиты силовых трансформаторов.
Выбор параметров защиты включает определение первичных токов для всех сторон защищаемого трансформатора. По этим токам определяются вторичные токи в плечах защиты, исходя из коэффициента схемы и коэффициента трансформации трансформаторов тока. Расчёт приведён в табл.8.1
Таблица 8.1
Значение первичных и вторичных токов в плечах защиты.
| Наименование величины | Обозначение и метод определения | Числовое значение | |
| 110кВ | 10кВ | ||
| Первичный ток на сторонах защищаемого трансформатора, А |
|
|
|
| Схема соединения трансформаторов тока | - | Δ | Ỵ |
| Коэффициент трансформации | - | 300/5 | 1500/5 |
| Первичный ток в плечах защиты, А |
|
|
|
В качестве основного плеча защиты принимается сторона высшего номинального напряжения трансформатора – сторона110кВ.
Расчёт ТКЗ приведён в разделе 5 настоящей работы.
Предварительное определение первичного тока срабатывания защиты выполняется с учётом отстройки от броска тока на намагничивание при включении ненагруженного трансформатора под напряжение. Для двухобмоточных трансформаторов с расщеплённой обмоткой тормозную обмотку, как правило, рекомендуется присоединять на сумму токов трансформаторов тока, установленных в цепи каждой из расщепленных обмоток.
;
(8.1)
где
-
первичный номинальный ток основной стороны
Максимальный первичный ток
небаланса
в дифференциальной обмотке,
используемый для определения числа витков тормозной обмотки БНТ может быть
найден по соотношению:
(8.2)
Определяем числа витков рабочей обмотки БНТ реле для основной стороны 110кВ и для стороны 10кВ, исходя из значения минимального тока срабатывания защиты. Расчёты сводятся в табл. 8.2
Таблица 8.2
Подсчёт числа витков обмотки БНТ реле для основной и не основной сторон трансформатора.
| Наименование величины | Обозначение и метод определения | Числовое значение |
| Ток срабатывания реле на основной стороне |
|
|
|
Число витков обмотки БНТ реле для основной стороны: - расчётное - предварительно принятое |
|
18 |
|
Число витков обмотки ННТ реле для не основной стороны: - расчётное предварительно принятое |
|
14 |
Принимаются к использованию
следующие числа витков:
витков,
что соответствует:
(8.3)
|
В случае раздельной работы
трансформаторов ![]()
|
|
В случае параллельной работы
трансформаторов
Ток
приведённый
к высшему напряжению 110кВ
|
|
Ток, протекающий через один
трансформатор ![]()
Для определения
расчётным является
наибольшее значение
|
Расчёты сводятся в табл. 8.3
Таблица 8.3
Подсчёт числа витков тормозной обмотки.
| Наименование величины | Обозначение и метод определения | Числовое значение | ||||
|
Первичный расчётный ток небаланса с учётом
составляющей |
|
|
||||
|
Число витков тормозной обмотки БНТ реле - расчётное - принятое |
|
8 |
Проверка чувствительности защиты при КЗ между двумя фазами в минимальном режиме работы системы, когда торможение отсутствует:
(8.4)
|
|
|
Определим чувствительность защиты при КЗ в защищаемой зоне, когда имеется торможение:
Ток, протекающий со стороны ВН:
|
Ток, протекающий со стороны НН:
|
(8.6)
|
|
|
|
По рабочей обмотке протекает сумма токов с ТА высокой стороны и ТА с низкой стороны:
|
![]()
(8.9)
|
по графику [рис.129]
|
|
8.2. Расчёт МТЗ с блокировкой по минимальному напряжению
Максимальная токовая защита с комбинированным пуском по напряжению выполняется на реле тока типа РТ-40, фильтра-реле напряжения типа РНФ-1М и реле минимального напряжения РН-54.
МТЗ с пуском по минимальному напряжению
устанавливается на сторонах высшего и низшего напряжения силового
трансформатора. Первичный ток срабатывания защиты определяется по условию
отстройки от номинального тока
трансформатора
на стороне, где установлена рассматриваемая защита, по выражению:
(8.10)
где
- коэффициент
надёжности, учитывающий ошибку в определении токов и необходимый запас,
принимаемый ![]()
- коэффициент возврата
токового реле
.
При установке защиты на стороне силового трансформатора с РПН необходим учёт возможного увеличения номинального тока на 5%.
Реле минимального напряжения включается на трансформаторы напряжения шин низшего напряжения.
Напряжение срабатывания защиты:
(8.11)
,
(8.12)
-
при выполнении пуска по напряжению с помощью реле минимального напряжения и
реле обратной последовательности.
Выдержка времени МТЗ согласуется с временем действия защит отходящих присоединений соответствующей стороны, т.е. МТЗ на НН согласуется с МТЗ присоединений низкой стороны защищаемого трансформатора.
;
;
(8.13)
Расчёт МТЗ на стороне высшего напряжения.
(8.14)
(8.15)
(8.16)
Проверка чувствительности защиты на стороне высшего напряжения:
(8.17)
Расчёт МТЗ на стороне низшего напряжения:
![]()
(8.18)
(8.19)
Определение коэффициента чувствительности защиты:
-
|
|
|
-
|
Определение напряжения срабатывания защиты согласно (8.12)
(8.22)
(8.23)
(8.24)
![]()
Проверка чувствительности защиты показала, что МТЗ удовлетворяет требования, предъявляемые к чувствительности защиты и может применяться в качестве резервной защиты трансформатора.
8.3. Расчёт МТЗ от перегрузки.
Защита от перегрузки устанавливается на питающей стороне трансформатора.
Ток срабатывания защиты на НН:
(8.25)
![]()
(8.26)
![]()
Время действия защиты от перегрузки выбирается больше, чем время действия всех присоединений.
9. БЕЗОПАСНОСТЬ И ЭКОЛОГИЧНОСТЬ ПРОЕКТА.
9.1. Краткое описание проектируемого объекта.
В данном проекте проектируется трансформаторная подстанция 110/10кВ. На подстанции установлены масляные выключатели на стороне 110кВ наружной установки. Оборудование 10кВ находится в шкафах КРУН.
9.2. Вредные и опасные факторы.
В ОРУ и вблизи линий электропередачи, особенно 110 кВ и выше, токоведущими частями создается переменное электромагнитное поле. Оно характеризуется в основном напряженностью электрической составляющей поля Е, В/м, которая в РУ напряжением 10 кВ на высоте роста человека может достигнуть достаточно больших значений. Напряженность магнитной составляющей поля незначительна - 10-20 А/м, поэтому ее влиянием пренебрегают.
Электрическое поле неблагоприятно влияет на центральную нервную систему человека, вызывает учащенное сердцебиение, повышенное кровяное давление и температуру тела. Работоспособность человека падает. Он быстро утомляется. Воздействие на человека электрического поля зависит от его напряженности и длительности пребывания в зоне влияния.
Нормы для электрической напряженности (без применения защитных средств), согласно ГОСТ 12.1.00б-84[б] приведены в таблице 9.1.
Таблица 9.1
Допустимые времена пребывания в электромагнитном поле
| Напряженность поля Е, кВ/м | 5 | 10 | 15 | 20 | 25 |
| Допустимое время пребывания в электрическом поле | 8ч | 3ч | 1,5ч | 10мин | 5мин |
В электроустановках 330 кВ и выше применяют сетчатые экраны, навешивают экранирующие козырьки и тросы, которые надежно заземляют. Козырьки устанавливают под шкафами аппаратуры управления, щитками и сборками. Навесы устанавливают над проходами и участками ОРУ, с которых осматривается оборудование. Также используют временные передвижные экраны.
Для защиты от воздействия электрического поля применяют защитные костюмы из металлизированной ткани, снабженные гибким проводом для заземления. Этот костюм полностью экранирует тело человека и исключает протекание по нему емкостного тока.
Шум и вибрация.
В результате гигиенических исследований установлено, что шум и вибрация ухудшают условия труда, оказывая вредное воздействие на организм человека. При длительном воздействии шума на организм человека происходят нежелательные явления: снижается острота зрения и слуха, повышается кровяное давление, снижается внимание. Сильный продолжительный шум может быть причиной функциональных изменений сердечно-сосудистой и нервной систем.
Вибрации также неблагоприятно воздействуют на организм человека, они могут быть причиной функциональных расстройств нервной и сердечно сосудистой систем, а также опорпо-двигательного аппарата. Эти заболевания сопровождаются головными болями, головокружением, повышенной утомляемостью. Длительное воздействие вибрации приводит к развитию вибрационной болезни, успешное лечение которой возможно только на ранней стадии ее развития.
Эффект воздействия вибраций на человека зависит от их характеристик (амплитуда, частота, период). Общие воздействия связаны с резонансными колебаниями отдельных частей тела и внутренних органов. Например, резонансная частота отдельных частей тела и внутренних органов (желудок, органы брюшной полости) равна 7-8 Гц, резонансная частота глазного яблока - 80 Гц. Колебания с указанными частотами на рабочих местах весьма опасны, так как могут вызвать разрывы и повреждения органов человека.
При вибрациях малой частоты и переменного периода, которые ощущаются как тряска или толчки, могут возникать опасные перемещения тела, ушибы. Выполнение рабочих движений затруднено. Плавные низкочастотные колебания ощущаются как качка. Укачивание ("морская болезнь") возникает, как правило, при повышенной чувствительности рецепторов вестибулярного аппарата и внутренних органов.
Нормативным документом для нормирования шума является ГОСТ 12.1.003-83 ССБТ указанные в табл. 9.2.
Таблица 9.2
Допустимые уровни звукового давления и уровни звука.
|
Уровень звукового давления [дБ] Октавы со среднегеометрическими частотами [Гц] |
|||||||
| 63 | 125 | 250 | 500 | 1000 | 2000 | 4000 | 8000 |
| 99 | 92 | 86 | 83 | 80 | 78 | 76 | 74 |
| Уровень звука, дБА | |||||||
| не более 85 | |||||||
Согласно ГОСТ 12.4.012-75 установлены предельно допустимые параметры вибрации, указанные в табл. 9.3.
Таблица 9.3
| Частота колебаний, Гц | Амплитуда наибольших перемещений при колебаниях, мм | Скорость колебательных движений, мм/с |
| 2 | 1,28 | 11,5 |
| 4 | 0,28 | 5 |
| 8 | 0,056 | 2 |
| 16 | 0,028 | 2 |
| 31,5 | 0,014 | 2 |
| 63 | 0,0072 | 2 |
Строительные нормы и правила СНиП 11-12-77 предусматривают защиту от шума строительно-аккустическими методами:
а) звукоизоляция ограждающих конструкций,
б) установка в помещениях звукопоглощающих конструкций,
в) применение глушителей аэродинамического шума,
г) правильная планировка и застройка территорий городов.
А также одним из основных методов уменьшения шума на производственных объектах является снижение шума в самих его источниках.
Методами снижения вибрации являются:
а) снижение вибрации в источнике ее возникновения,
б) конструктивные методы (виброгашение, виброденфирование - подбор определенных видов материалов, виброизоляция),
в) организационные меры,
г) организация режима труда и отдыха,
д) использование средств индивидуальной защиты (защита опорных поверхностей).
Освещение.
Из общего объема информации человек получает через зрительный канал около 80%. Качество поступающей информации во многом зависит от освещения: неудовлетворительно количественно или качественно оно не только утомляет зрение, но и вызывает утомление организма в целом. Нерациональное освещение может явиться причиной травматизма. Неправильная эксплуатация может привести к взрыву, пожару и несчастным случаям. При неудовлетворительном освещении, кроме того, снижается производительность и увеличивается брак продукции. Используется три вида освещения — естественное, искусственное и совмещенное.
Для оценки условий освещения пользуются понятием освещённости Е, измеряемой в люксах (лк.).
ОРУ подстанции освещается естественным светом, КРУН – боковым односторонним.
Оценка количественной характеристики естественного освещения выражается через КЕО в процентах. КЕО – отношение естественной освещённости, создаваемой светом, к значению одновременно наружной горизонтальной освещённости, создаваемой светом полного открытого небосвода, %:
(9.1)
Факторы, учитываемые при нормировании искусственного освещения:
1. Характеристика зрительной работы;
2. Минимальный размер объекта различения с фоном;
3. Разряд зрительной работы;
4. Контраст объекта с фоном;
5. Светлость фона (характеристика фона);
6. Система освещения;
7. Тип источника света.
Кроме освещенности следует учитывать такие параметры света как:
1. направление светового потока;
2. отсутствие резкой границы в яркости рабочих поверхностей и окружающего поля зрения;
3. отсутствие слепящего действия источника света;
4. равномерность и постоянство освещения в зоне обзора и в поле зрения;
5. благоприятный спектр света, близкий к дневному;
Если по технико-экономическим причинам нельзя обеспечить оптимум, то освещение должно быть не менее предельно-допустимого.
Для работы в тёмное время суток на ОРУ и в КРУН применяется искусственное освещение. Искусственное освещение подразделяется на рабочее и аварийное освещение.
Рабочее освещение – освещение, необходимое для осуществления трудового процесса.
Аварийное освещение – освещение для продолжения работы при отключении рабочего освещения.
Рабочее освещение ОРУ 110кВ выполняется прожекторами, установленными на осветительных мачтах. Освещение КРУН предусмотрено светильниками с газоразрядными лампами.
Нормы освещённостей для искусственного освещения рассматриваются в СНиП-II-4-79.
Питание источников аварийного освещения осуществляется от независимых источников питания. Для аварийного освещения применяются светильники с лампами накаливания.
Электробезопасность.
Основная опасность при обслуживании РУ подстанции является опасность поражения электрическим током. Источником опасности является открытые токоведущие части и токоведущие части с изоляцией, которая может оказаться по каким либо причинам нарушенной. Воздействие тока на организм человека можно разделить на биологическое, термическое, электрическое. Оно вызывает различные нарушения в организме , вызывая как местное поражение тканей и органов, так и общее поражение организма.
Существует два вида поражения электрическим током: электрический удар и местные электрические травмы. К травмам относятся ожоги, электрические знаки, электрометаллизация кожи и электрофтальмия. При электрическом ударе воздействию тока подвергается нервная система, что может привести к остановке сердечной и дыхательных мышц. Интенсивность воздействия тока на организм определяется множеством факторов, например длительностью прохождения тока, путём прохождения тока через тело, родом тока, индивидуальными особенностями человека.
Пороговые значения тока ;
1) пороговый ощущаемый ток 5-7 мА/50Гц
2) пороговый не отпускающий ток 10-15 мА/50Гц
3) пороговый фибриляционный ток 70-100 мА/50Гц
Основное условие обеспечения безопасности обслуживающего персонала - это исключение возможного прикосновения к токоведущим частям. Для этого необходимо ограждать все токоведущие элементы установок и использовать защитные средства, которые делятся на основные и дополнительные.
Основные защитные средства - средства, которые выдерживают рабочее напряжение и позволяют производить работы непосредственно на токоведущих частях.
Дополнительные защитные средства - средства, которые не позволяют производить работы на токоведущих частях.
В пределах территории подстанции возможно замыкание на землю в любой точке. В месте перехода тока в землю, если не предусмотрены особые устройства для проведения тока в землю, возникают значительные потенциалы, опасные для людей, находящихся вблизи. Для устранения этой опасности на подстанции предусматривают заземляющие устройства, назначение которых заключается в снижении потенциалов до приемлемых значений.
На площадке РУ вдоль рядов оборудования, подлежащего заземлению, укладываются проводники в землю на глубине 0,7 м. Предусматриваем также проводники в поперечном направлении. Таким образом, образуется сетка с квадратными или прямоугольными ячейками. Сетку дополняют некоторым числом вертикальных проводников.
9.3. Меры безопасности при обслуживании.
Оперативное обслуживание электроустановок предусматривает периодические и внеочередные осмотры электрооборудования, контроль и учёт электроэнергии, оперативные переключения. Обслуживание электроустановок осуществляется инженерно-техническим, дежурным и оперативно-ремонтным персоналом. Обязанности, закреплённые за персоналом данной электроустановки, определяются местными инструкциями, в которых изложены конкретные меры по электробезопасности и пожаробезопасности применительно к эксплуатационному персоналу.
При обслуживании электроустановок напряжением выше 1000В старший в смене или дежурный должны иметь квалификационную группу по ТБ не ниже IV, а в ЭУ до 1000В – не ниже III.
Осмотр электрооборудования, находящегося под напряжением, сопряжён с опасностью поражения элекрическим током, которая возникает при случайном прикосновении к токоведущим частям или приближении к ним на расстояние, когда возможно перекрытие воздушного промежутка и поражение через электрическую дугу. Во избежании поражения электрическим током во время осмотра действующих ЭУ, необходимо соблюдать следующие меры безопасности. При осмотре ЭУ напряжением выше 1000В одним лицом не разрешается проникать за ограждения и входить в камеры РУ. Осматривать электрооборудование следует только с порога камеры или стоя перед барьером.
При обнаружении во время осмотра случайного замыкания токоведущих частей на землю, запрещается до отключения повреждённого участка приближаться к месту замыкания менее 8м на ОРУ и 4м в ЗРУ во избежании поражения шаговым напряжением. Если необходимо приближение к месту КЗ, то следует применять средства защиты (диэлектрические боты, калоши). В ЭУ до 1000В во время осмотра электрооборудования запрещается выполнять какие либо работы на этом оборудовании, за исключением работы, связанные с предупреждением аварии или несчастного случая. Также запрещается снимать ограждения токоведущих частей и приближаться к ним на опасные расстояния.
Смена сгоревших плавких вставок предохранителя должна выполняться при снятом напряжении. Смену плавких вставок закрытых предохранителей допускается производить под напряжением, но при отключенной нагрузке. Эта работа выполняется с применением индивидуальных средств защиты от электрополражения.
Оперативные переключения в РУ подстанции производится дежурным или оперативным ремонтным персоналом по распоряжению или с ведома вышестоящего дежурного электротехнического персонала, в соответствии с установленным на предприятии режима работы.
В РУ выше 1000В сложные оперативные переключения, производимые более чем на одно присоединение, должны выполняться двумя лицами, Одному лицу из числа дежурного или оперативного персонала разрешается выполнять переключения только в ЭУ, оборудованных блокировками разъединителей, не допускающие их отключение под нагрузкой.
Техническими мероприятиями по обеспечению безопасности работ в ЭУ являются:
1. Отключение ремонтируемого электрооборудования и принятия мер против его ошибочного включения.
2. Установка временных ограждений не отключенных токоведущих частей и вывешивание запрещающих плакатов.
3. Присоединение переносного заземления.
4. Ограждение рабочего места и вывешивание на них разрешающего плаката.
При работе вблизи токоведущих частей находящихся под напряжением, необходимо обеспечить соответствующее расположение работающих по отношению к токоведущим частям, соблюдая минимальные расстояния до них. Недопустима работа в согнутом положении, если при выпрямлении, расстояние от любой точки тела до токоведущих частей будет менее допустимого. В помещениях, особо опасных в отношении поражения электрическим током людей, запрещены все виды работ.
Оценка опасных и вредных факторов, воздействующих на персонал обслуживающий подстанцию 10 кВ, и меры по предотвращению этих факторов.
При эксплуатации объекта возможны следующие опасные факторы:
1. поражение электрическим током при прикосновении к токоведущим частям;
2. поражение электрическим током при прикосновении к токоведущим частям нормально не находящихся под напряжением;
3. влияние электромагнитного поля на организм;
4. поражение электрическим током при работе с неисправным инструментом и средств индивидуальной и коллективной защиты;
5. поражение обслуживающею персонала, находящегося в зоне растекания электрического потенциала при замыкании на землю;
6. возможность падения персонала с высоты;
7. возможность поражения персонала при проведении коммутационных операций;
8. др. факторы.
Для предотвращения влияния опасных факторов на персонал, необходимо предусматривать следующие мероприятия:
1. персонал должен действовать согласно ПТБ при работе в электроустановках;
2. должна проводится ежегодная проверка знаний, инструктаж по технике безопасности;
3. при невозможности ограничения времени пребывания персонала под воздействием электрического поля необходимо применить экранирование рабочих мест: экраны над переходами, экранирующие козырьки и навесы над шкафами управления, съёмные экраны при ремонтных работах.
4. установка заземляющего контура, заземление и зануление оборудования;
5. соблюдение расстояний до токоведущих частей;
6. выполнение организационно технических мероприятий для безопасного проведения работ.
9.4. Пожаробезопасность.
Пожаром называется неконтролируемое горение вне специального очага, наносящее материальный ущерб.
Опасными факторами пожара для человека являются открытый огонь и искры, повышенная температура воздуха и предметов, токсичные продукты горения, дым, пониженная концентрация кислорода в воздухе, обрушения и повреждений зданий, сооружений, установок, а также взрывы.
Пожарная опасность электроустановок обусловлена наличием в применяемом электрооборудовании горючих изоляционных материалов. Горючей является изоляция обмоток электрических машин, трансформаторов, различных электромагнитных устройств. Наибольшую опасность представляют маслонаполненные аппараты - трансформаторы, баковые выключатели, кабели с бумажной изоляцией, пропитанной маслоканифолевым составом.
При работе на подстанции возможны возникновения следующих аварийных ситуаций:
- короткие замыкания;
- перегрузки;
- повышение переходных сопротивлений в электрических контактах;
- перенапряжение;
- возникновение токов утечки;
- неаккуратное обращение с огнём;
- неправильное проведение сварочных работ.
При возникновении аварийных ситуации происходит резкое выделение тепловой энергии, которая может явиться причиной возникновения пожара. На долю пожаров, возникающих в электроустановках приходится 20%.
Таблица 9.4
Статистические данные о пожарах
| Основные причины |
% |
| Короткое замыкание | 43 |
| Перегрузки проводов/кабелей | 13 |
| Образование переходных сопротивлений | 5 |
Режим короткого замыкания — появление электрического искрения, частиц расплавленного металла, электродуги, открытого огня, воспламенившейся изоляции в результате резкого возрастания силы тока.
Причины возникновения короткого замыкания:
- ошибки при проектировании;
- старение изоляции;
- увлажнение изоляции;
- механические перегрузки.
Пожарная опасность при перегрузках — чрезмерное нагревание отдельных элементов, которое может происходить при ошибках проектирования в случае длительного прохождения тока, превышающего номинальное значение.
Пожарная опасность переходных сопротивлений — возможность воспламенения изоляции или др. горючих близлежащих материалов от тепла, возникающего в месте аварийного сопротивления (в переходных клеммах, переключателях и др.),
Пожарная опасность перенапряжения — нагревание токоведущих частей за счет увеличения токов, проходящих через них, за счет увеличения перенапряжения между отдельными элементами электроустановок. Возникает при выходе из строя или изменении параметров отдельных элементов.
Пожарная опасность токов утечки — локальный нагрев изоляции между отдельными токоведущими элементами и заземленными конструкциями.
В целях предотвращения пожара предусматривают следующие меры:
а) предотвращение образования горючей среды;
б) предотвращение образования в горючей среде или внесения в неё источников зажигания;
в) поддержание температуры и давления горючей среды ниже максимально допустимых по горючести;
г) уменьшение определяющего размера горючей среды ниже максимально допустимого по горючести.
Пожарная безопасность на предприятиях обеспечивается системой предотвращения пожара путём организационных и технических средств, обеспечивающих невозможность возникновения пожара, а также системой пожарной защиты, направленной на предотвращение воздействия на людей опасных факторов пожара и ограничения материального ущерба от него.
Классификация взрыво и пожароопасных зон помещений в соответствии с ПУЭ.
Для обеспечения конструктивного соответствия электротехнических изделий правила устройства электроустановок выделяют пожаро- и взрывоопасные зоны.
Пожароопасные зоны — пространства в помещении или вне его, в котором находятся горючие вещества, как при нормальном осуществлении технологического процесса, так и в результате его нарушения.
П-I - помещения, в которых обращаются горючие жидкости с температурой вспышки паров свыше 61 °С.
П-II- помещения, в которых выделяются горючие пыли с нижним концентрационным пределом возгораемости > 65 г/м3
П-IIа - помещения, в которых обращаются твердые горючие вещества.
П-III - пожароопасная зона вне помещения, в которой выделяются горючие жидкости с температурой вспышки более 61 °С или горючие пыли с нижним концентрационным пределом возгораемости более 65 г/м3.
Взрывоопасные зоны — помещения или часть его или вне помещения, где образуются взрывоопасные смеси как при нормальном протекании технологического процесса, так и в аварийных ситуациях.
Здание распределительного пункта (РП) должно быть I или II степени огнестойкости. Степень огнестойкости зданий и сооружений определяется группой возгораемости и пределом огнестойкости их основных строительных конструкций (несущие стены, перекрытия и т.д.). Конкретные данные приведены в табл. 9.6.
Предел огнестойкости строительной конструкции определяется временем в часах от начала испытания конструкции на огнестойкость до возникновения одного из следующих признаков:
а) образование в конструкции сквозных трещин или сквозных отверстий, через которые проникают продукты горения или пламя;
б) повышение температуры на не обогреваемой поверхности конструкции в среднем более чем на 140 °С или в любой точке этой поверхности более чем на 180 °С в сравнении с температурой конструкции до испытания или более 220 °С независимо от температуры конструкции до испытания;
в) потеря конструкцией несущей способности (обрушение).
Таблица 9.5
Группа возгораемости и минимальные пределы огнестойкости основных строительных конструкций, ч
| Основные строительные конструкции | Степень огнестойкости зданий или сооружений | |
| I | II | |
| Несущие стены, стены лестничных клеток, колонны |
Несгораемые 2,5 |
Несгораемые 2,0 |
| Наружные стены из навесных панелей и наружные фахверковые стены | Несгораемые 0,5 | Несгораемые 0,25 |
| Плиты, настилы и другие несущие конструкции междуэтажных и чердачных перекрытий | Несгораемые1,0 | Несгораемые0,75 |
| Плиты, настилы и другие несущие конструкции покрытий | Несгораемые0,5 | Несгораемые0,25 |
| Внутренние несущие стены (перегородки) | Несгораемые0,5 | Несгораемые0,25 |
| Противопожарные стены (брандмауэры) | Несгораемые2,5 | Несгораемые2,5 |
9.5. Оценка экологичности проекта.
Влияние подстанции на окружающую среду крайне разнообразно. Вредное действие магнитного поля на живые организмы, и в первую очередь на человека, проявляется только при очень высоких напряжённостях порядка 150-200 А/м, возникающих на расстояниях до 1-1,5 м от проводов фаз ВЛ, и представляет опасность при работе под напряжением .
Непосредственное (биологическое) влияние электромагнитного поля на человека связано с воздействием на сердечно-сосудистую, центральную и периферийную нервные системы, мышечную ткань и другие органы. При этом возможны изменения давления и пульса, сердцебиение, аритмия, повышенная нервная возбудимость и утомляемость. Вредные последствия пребывания человека зависят от напряжённости поля Е и от продолжительности его воздействия.
Для эксплуатационного персонала подстанции установлена допустимая продолжительность периодического и длительного пребывания в электрическом поле при напряжённостях на уровне головы человека (1,8 м над уровнем земли): 5 кВ/м - время пребывания неограниченно; 10 кВ/м -180 мин; 15 кВ/м - 90 мин; 20 кВ/м - 10 мин; 25 кВ/м - 5 мин. Выполнение этих условий обеспечивает самовосстановление организма в течении суток без остаточных реакций и функциональных или патологических изменений.
9.6. Оценка чрезвычайных ситуаций
Произведём оценку чрезвычайных ситуаций - их последствие, меры предотвращения и меры по ликвидации.
Обрыв линии и короткое замыкание на линиях. Данная ситуация может привести к снижению напряжения у потребителей, соответственно к снижению качества выпускаемой продукции. Для предотвращения данной ситуации необходимо особо ответственные потребители запитывать по двум одноцепным линиям и от двух независимых источников питания. Для восстановления нормального режима работы линии, необходимо использовать системную автоматику: АВР и АПВ. При успешном АПВ линия может вернуться в нормальный режим работы, в противном случае применяется АВР и вызывается служба линии для восстановления линии.
Пожар трансформатора приводит к перерыву электроснабжения потребителей на время АВР. При сгорании масла в атмосферу выделяются вредные токсичные газы. Данная ситуация также приводит к дополнительным затратам на восстановление трансформатора. Для предотвращения пожара применяется автоматическая система пожаротушения, вызывается пожарная команда.
Пожар окружающего лесного массива может привести к пожару на территории подстанции, при переносе огня.
Для предотвращения возникновения пожара необходима противопожарная полоса вокруг подстанции шириной 50 м. Для ликвидации последствий может привлекаться персонал ПС и пожарная служба.
Пример дерева причин и опасностей рассмотрим для наиболее опасного случая - пожара на подстанции:
|
||||||||||||||||||||||||||||||||||||||||
![]() |
![]() |
|||||||||||||||||||||||||||||||||||||||
|
|
|||||||||||||||||||||||||||||||||||||||
|
|
|
|
|||||||||||||||||||||||||||||||||||||
Рис. 9.1 Дерево причин и опасностей
Начальные условия возникновения ЧС:
1. пригорели контакты отключающего реле. При этом контакты реле не
перекинулись, и сигнал на катушку отключения не пошел;
2. не сработала катушка отключения выключателя;
3. не сработал привод выключателя;
4. старение изоляции в самом трансформаторе;
5. не соблюдение правил ТБ при работе на действующем электрооборудовании;
6. природный катаклизм (ураганный ветер, наводнение, землетрясение, удар молнии и т. д.);
7. нарушение норм и правил проведения сварочных работ;
8. провисание проводов и сильное загрязнение изоляторов;
9. брак сборки и наладки панелей защиты, слабое крепление проводов в клеммнике, а также невыполнение требований правил ПТЭ электроустановок;
10. сломалась автоматика управления отопительными приборами;
11. повышенный режим потребления электроэнергии потребителями;
12. наличие легковоспламеняющихся предметов.
9.7. Грозозащита и заземление подстанции.
Изоляция электроустановок должна работать надежно как при длительно приложенных напряжениях промышленной частоты, так и при возникающих в эксплуатации перенапряжениях грозового характера. Грозовые перенапряжения возникают при прямом ударе молнии в землю, а так же при ударе молнии в предметы или объекты находящиеся вблизи электрических установок. От грозовых перенапряжений все электрические установки должны иметь специальную защиту. Основные элементы защиты - разрядники. От прямых ударов молний электрические установки защищаются стержневыми или тросовыми молниеотводами. Защита осуществляется молниеотводами, установленными непосредственно на металлических конструкциях (порталах) и отдельно стоящими молниеотводами.
В данной работе расчет грозозащиты сводится к определению местоположения молниеотводов, которые определяются таким образом, чтобы зона действия молниеотводов полностью защищала все электрооборудование подстанции.
h = 19,35 м. – высота молниеотвода
hх = 11,35 м. – высота защищаемого объекта.
hа = 8 м – высота молниеотвода над ошиновкой.
D =
м.
(9.2)
D - максимальный диаметр окружности, защищающей наиболее высокую точку ОРУ.
Где, р = 1, при h< 30 м, р =
при h> 30 м
![]()

![]()
Рис. 9.2. Схема грозозащиты
9.8. Расчёт заземляющих устройств.
Наибольший ток через заземление при замыканиях на землю – 3613А на стороне 110кВ и 11187 на стороне 10кВ.
Грунт в месте сооружения
подстанции – суглинок. Согласно ПУЭ, заземляющие устройства электроустановок
выше 1кВ сети с заземлённой нейтралью выполняется с учётом сопротивления
или допустимого напряжения
прикосновения.
Расчёт по допустимому сопротивлению приводит к неоправданному перерасходу проводникового материала и трудозатрат при сооружении ЗУ для ПС небольшой площади, не имеющих естественных заземлителей.
Заземляющие устройства для установок 110кВ и выше выполняются из вертикальных заземлителей, соединительных полос, полос, проложенных вдоль рядов оборудования, и выравнивающих полос, проложенных в поперечном направлении и создающих заземляющую сетку с переменным шагом.
Время действия релейной
защиты:
;
Напряжение прикосновения:
;
Коэффициент прикосновения:
(9.3)
где
- длина вертикального
заземлителя (5м), м;
- длина
горизонтальных заземлителей (525м по плану), м; а – расстояние между
вертикальными заземлителями (5м), м;
- площадь
заземляющего устройства (S=60х70),
м2;
- параметр,
зависящий от сопротивления верхнего и нижнего слоя земли (
и
соответственно для
и
,
[[4] стр.598];
- коэффициент определяемый
по сопротивлению тела человека
и сопротивлению
растекания тока от ступней
:
(9.4)
где
; ![]()
Потенциал на заземлителе
(9.5)
Напряжение заземляющего устройства:
(9.6)
Сопротивление сложного заземлителя, преобразованного в расчётную модель:
(9.7)
где
при
; (9.8)
при
; (9.9)
- эквивалентное удельное
сопротивление земли, Ом·м [табл.7.6 [4]];
- общая длина вертикальных
заземлителей;
- глубина залегания (
)
Согласно

Напряжение на заземлителе
![]()
Сопротивление заземляющего устройства
![]()
План преобразуем в расчётную схему (квадратную) со стороной:
![]()
Число ячеек по стороне квадрата:
![]()
![]()
принимаем ![]()
Длина полос в расчётной модели:
![]()
![]()
Длина стороны ячейки:
![]()
Число вертикальных заземлителей по периметру контура:
![]()
![]()
Общая длина вертикальных заземлителей:
![]()
Относительная глубина:
, тогда
![]()
по табл.76 [4] для
![]()
; ![]()
Общее сопротивление сложного заземлителя:
![]()
Как видно ![]()
Необходимо применять меры
для снижения
путём использования
подсыпки гравия в рабочих местах слоем толщиной 0,2м, тогда
![]()

Подсыпка гравием не
влияет на растекание тока с заземляющего устройства, так как глубина заложения
заземлителей 0,7м больше толщины слоя гравия, поэтому соотношение
и значение М остаются
неизменными.
Напряжение на заземлителе
, что меньше допустимого (10кВ).
Допустимое сопротивление заземлителя:
![]()
Напряжение прикосновения:
, что меньше допустимого 400В.
Определим наибольший джопустимый ток, стекающий с заземлителей подстанции при однофазном КЗ:
.
При больших токах
необходимо снижение
, за счёт учащения
сетки полос или дополнительных вертикальных заземлителей.
10. Смета на сооружение подстанции.
Таблица 10.1
Смета на сооружение подстанции.
| Наименование | Количество*цена | Стоимость, тыс. руб. |
| Трансформатор | 2*84 | 168 |
| Мостик с выключателями и неавтоматической перемычкой | 1*84 | 84 |
| КУН 10кВ (22отх. линии 630А) | 22*1110 | 24,42 |
|
вводные яч.- 4шт секционные яч.- 2шт 1600А |
8*1220 | 9,76 |
| Оборудование ВЧ связи | 6 | 6 |
| Постоянная часть затрат | 400 | 400 |
| Итого: | 692,2 |
ЗАКЛЮЧЕНИЕ.
В дипломном проекте рассмотрены вопросы присоединения подстанции к существующей сети 110кВ, выполнены выбор рационального варианта трансформаторов на подстанции, расчёты установившихся режимов электрической сети на базе программы «RASTR», расчёт токов короткого замыкания произведён с помощью программы TKZ3000, выполнен выбор оборудования и разработано конструктивное выполнение подстанции.
К исполению принята подстанция 110/10кВ, выполненная по схеме «Мостик с выключателями в цепях трансформаторов и неавтоматической перемычкой». Подстанция выполнена с перспективой расширения в габаритах схемы «Двойная система сборных шин с обходной». На подстанции установлено два трансформатора ТРДН-25000/110/10. Сторона низшего напряжения выполнена из ячеек КРУН К-47, К49.
Выполнен расчёт релейной защиты понижающих трансформаторов (дифференциальная защита, МТЗ трансформатора, МТЗ от перегрузки).
Выбор наилучшего варианта выполнен на основе сравнения приведённых затрат.
Выполнены мероприятия по электробезопасности объекта (расчёт грозозащиты и заземления подстанции)
Библиографический список
1. Ананичева С.С. Справочные материалы для курсового и дипломного проектирования. Екатеринбург: УГТУ-УПИ, 1995. 55 с.
2. Рожкова Л.Д., Козулин В.С. Электрооборудование станций и подстанций. М.: Энергоатомиздат, 3-е изд., 1987. 648 с.
3. Рокотян С.С., Шапиро И.М. Справочник по проектированию электроэнергетических систем. 3-е изд. М.: Энергоатомиздат, 1995. 349 с.
4. Неклепаев Б.Н., Крючков И.П. Электроэнергетическая часть станций и подстанций. М.: Энергоатомиздат, 1989. 605 с.
5. Степанчук К.Ф. Техника высоких напряжений. Минск: Высшая школа, 1983. 265 с.
6. Справочник по электроснабжению и электрооборудованию: в 2 т./ Под общ. Ред. А.А. Федорова. Т.2. Электрооборудование. – М.: Энергоатомиздат, 1987. -592 с.; ил.
7. Электротехнический справочник: В 3-х т. Т. 3. 2 кн. Кн. 1. Производство и распределение электрической энергии (Под общ. Ред. Профессоров МЭИ: И.Н. Орлова (гл. ред.) и др.) 7-е изд., испр. И доп. – М.: Энергоатомиздат, 1988. 880 с. Ил.
8. Бургсдорф В.В., Якобс А.И. Заземляющие устройства электроустановок. М.: Энергоатомиздат, 1987. 400 с.
9. Богатырёв Л.Л., Богданова Л.Ф. Расчёт релейной защиты элементов электроэнергетической системы. Екатеринбург, УГТУ-УПИ, 1995. 38 с.
10. Правила устройства электроустановок. М.: Энергоиздат, 1986ю 648 с.
11. Проектирование подстанций: Учеб. Пособие / М.Н. Гервиц, С.Е. Кокин, В.П. Нестеренков. Свердловск: УПИ, 1988. 85 с.
Методы расчёта параметров электрических сетей и систем: Методическое пособие по курсу «Электрические системы и сети» / С.С Ананичева, П.М. Ерохин, А.Л. Мызин. – Екатеринбург: УГТУ-УПИ, 1977. 55 с.